LEMON Manuals: Even more car manuals for everyone: 1960-2025
Home >> Isuzu >> 1983 >> Impulse Automatic >> Repair and Diagnosis >> Engine Performance >> System >> I-TEC Control System >> Description
April 5, 2026: LEMON Manuals is launched! Read the announcement.

I-TEC Control System: Description

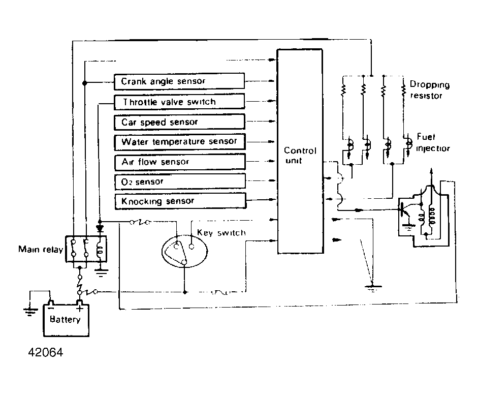
The I-TEC control system is an electronically controlled system used on Isuzu Impulse. It monitors the engine and controls engine operation. This lowers emissions while maintaining fuel economy and driveability.

The Microcomputer Control Unit (MCU) is the "brain" of the system. The MCU controls fuel and ignition systems, constantly adjusting engine operation. The system consists of the MCU, various engine sensors, fuel injectors and a transistorized ignition coil.

Fig 1: Impulse I-TEC System
G42064