LEMON Manuals: Even more car manuals for everyone: 1960-2025
Home >> Isuzu >> 2002 >> Rodeo LS 2WD V6-3.2L >> Repair and Diagnosis >> Powertrain Management >> Ignition System >> Diagrams
April 5, 2026: LEMON Manuals is launched! Read the announcement.

Ignition System: Diagrams

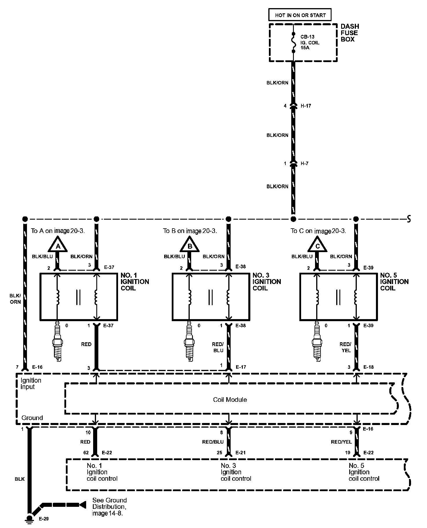
Ignition System Image 20-2:



Ignition System Image 20-3: