LEMON Manuals: Even more car manuals for everyone: 1960-2025
Home >> Isuzu >> 2003 >> Rodeo 2WD L4-2.2L >> Repair and Diagnosis >> Powertrain Management >> Transmission Control Systems >> Diagrams
April 5, 2026: LEMON Manuals is launched! Read the announcement.

Transmission Control Systems: Diagrams

Diagram 39-0:




Diagram 39-1:




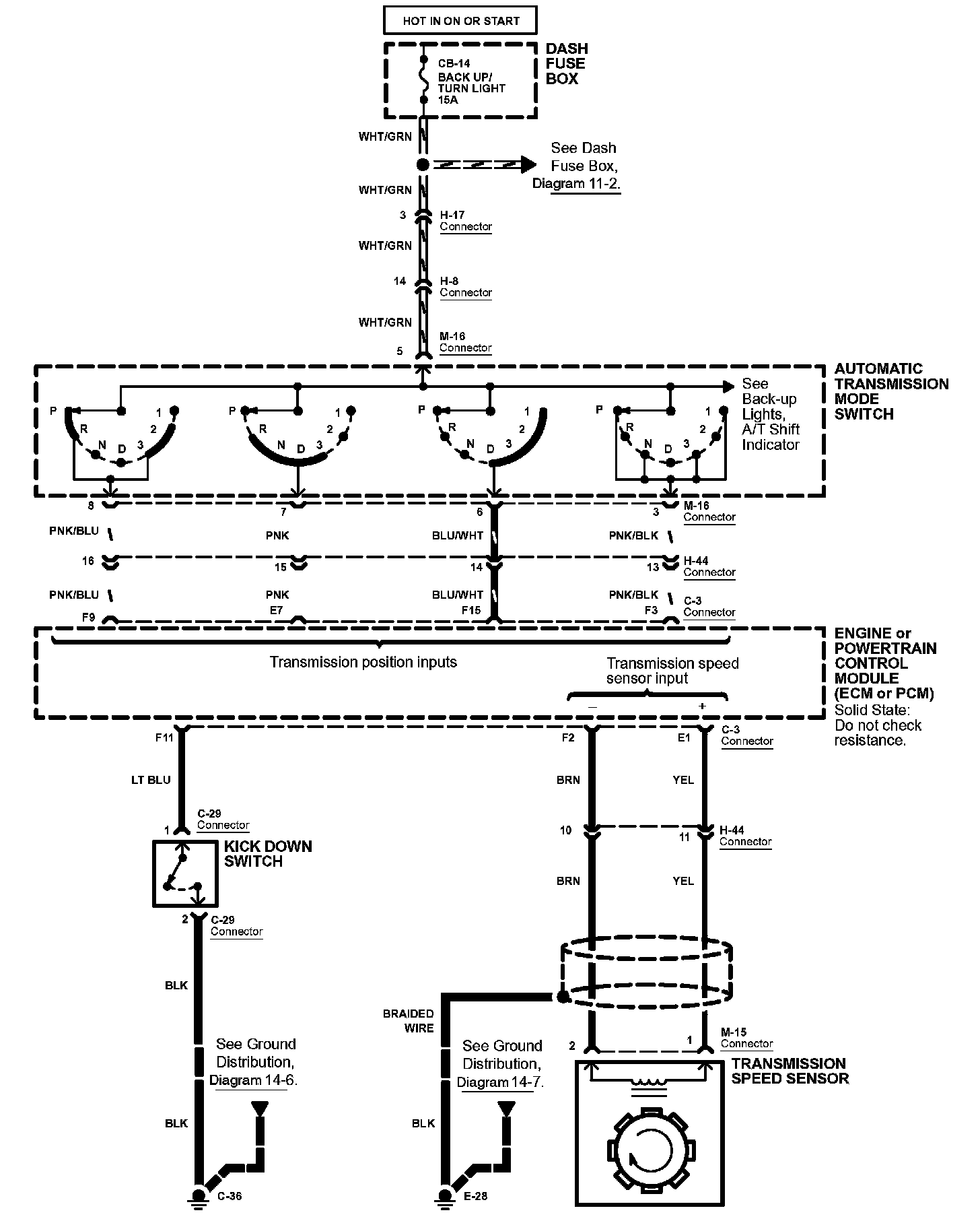
Diagram 39-2:




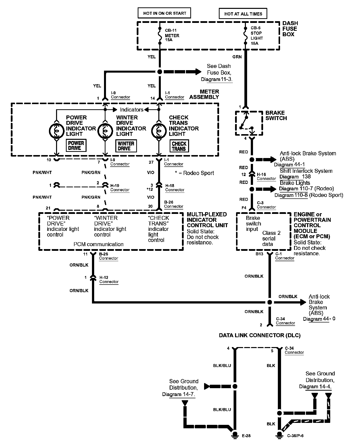
Diagram 39-3:






Diagrams: Other diagrams referred to by number within these diagrams can be found at Diagrams by Number. Diagrams By Number


Connector Views: Connector terminal views for the connectors shown within these diagrams can be found at Connector Views by Connector Number. Connector Views By Connector Number