LEMON Manuals: Even more car manuals for everyone: 1960-2025
Home >> Isuzu >> 2004 >> Ascender 2WD L6-4.2L >> Repair and Diagnosis >> Diagrams >> Electrical Diagrams >> Power Trunk / Liftgate Control Module
April 5, 2026: LEMON Manuals is launched! Read the announcement.

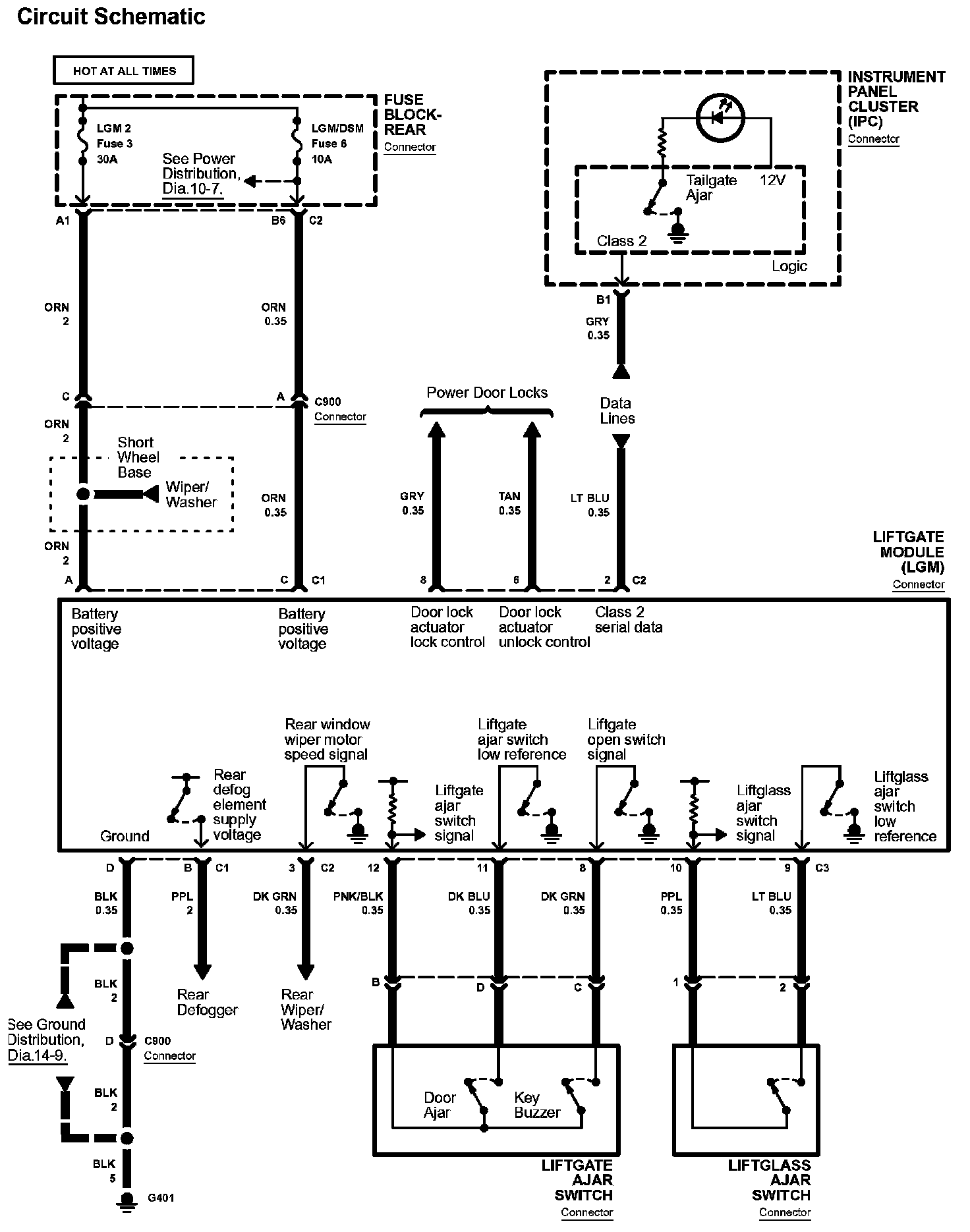
Power Trunk / Liftgate Control Module

Diagram 53-0:






Diagrams: Other diagrams referred to by number within these diagrams can be found at Diagrams by Number. Diagrams By Number


Connector Views: Connector terminal views for the connectors shown within these diagrams can be found at Connector Views by Connector Number. Connector Views By Connector Number