LEMON Manuals: Even more car manuals for everyone: 1960-2025
Home >> Jaguar >> 1992 >> Sovereign L6-4.0L >> Repair and Diagnosis >> Transmission and Drivetrain >> Automatic Transmission/Transaxle >> Control Module >> Description and Operation >> Transmission Decoder Module
April 5, 2026: LEMON Manuals is launched! Read the announcement.

Transmission Decoder Module

Transmission Control System:






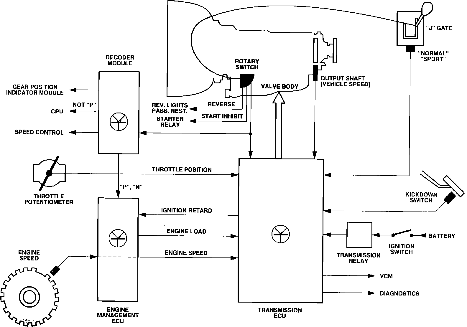
PURPOSE
Decoder module informs the engine management ECM when either "P" or "N" is selected. The input is used by the ECM to make adjustments required to compensate for engine load changes that occur when "P" or "N" are engaged or disengaged.

OPERATION
A cable operated rotary switch (neutral safety switch) converts gear selections into electrical signals transmitted to transmission ECM and decoder module. Module informs engine management ECM when either "P" or "N" is selected.

LOCATION
Mounted on side of transmission.