LEMON Manuals: Even more car manuals for everyone: 1960-2025
Home >> Jeep >> 2011 >> Compass Base, 2.0 A, Standard >> Repair and Diagnosis (Single Page) >> Accessories & Equipment >> Communication Devices >> Totally Integrated Power Module (TIPM) - DTCS B106B To B2304 >> Diagnosis and Testing >> B106D-Rear Defrost Control Circuit Open >> Notes
April 5, 2026: LEMON Manuals is launched! Read the announcement.

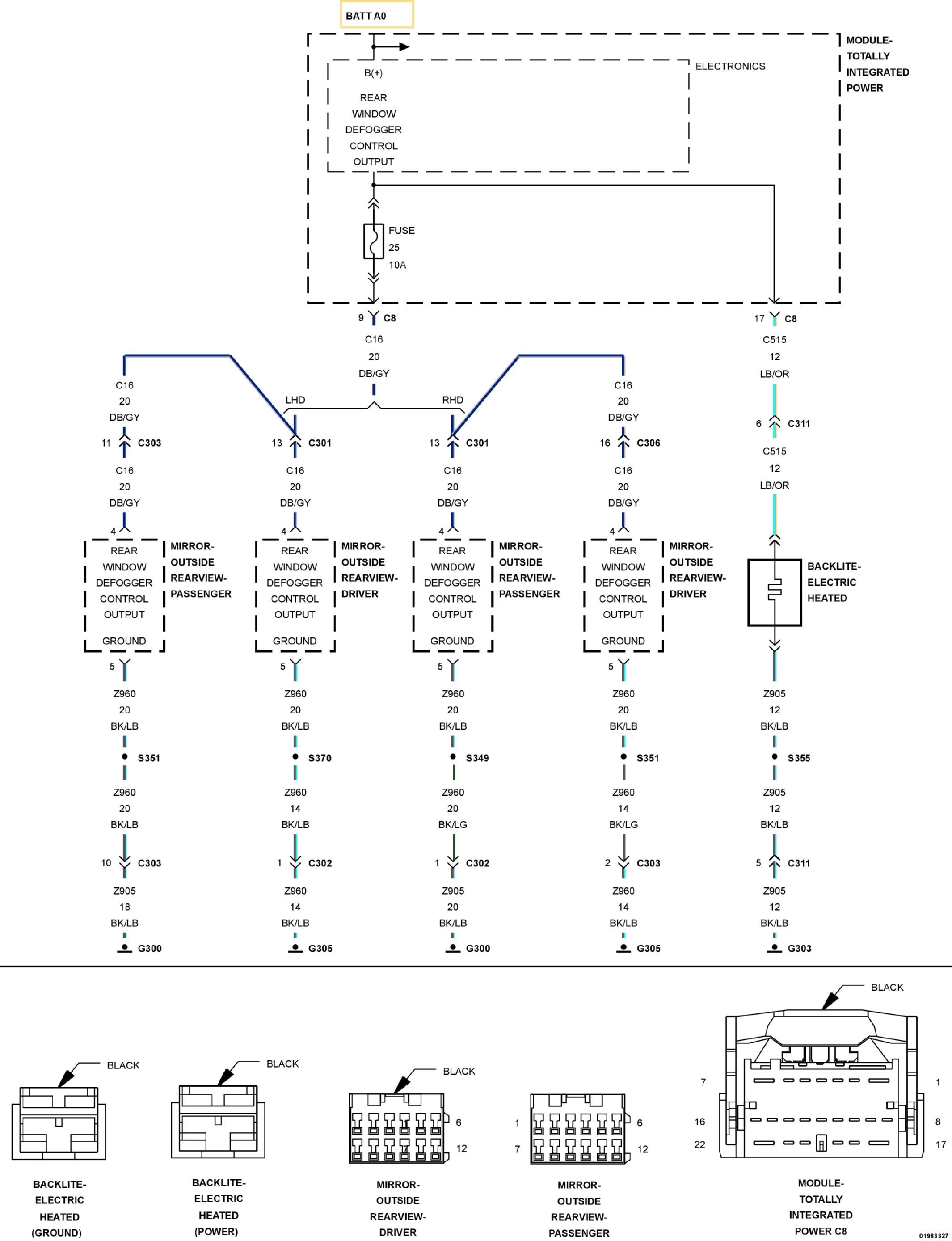
B106D-Rear Defrost Control Circuit Open: Notes

Fig 1: Rear Defrost Control Wiring Diagram
GC0100090Courtesy of CHRYSLER LLC

For a complete wiring diagram, refer to appropriate SYSTEM WIRING DIAGRAMS article  .