LEMON Manuals: Even more car manuals for everyone: 1960-2025
Home >> Jeep >> 2014 >> Cherokee Sport, AWD >> Repair and Diagnosis (Single Page) >> Transmission >> Automatic Trans >> Electronic Shift Module (ESM) - Electrical Diagnostics - 948TE Automatic Transmission >> DTC Troubleshooting >> P1C84-63-AUTOSTICK Disengage Failure - Circuit / Component Protection Time-Out >> Notes
April 5, 2026: LEMON Manuals is launched! Read the announcement.

P1C84-63-AUTOSTICK Disengage Failure - Circuit / Component Protection Time-Out: Notes

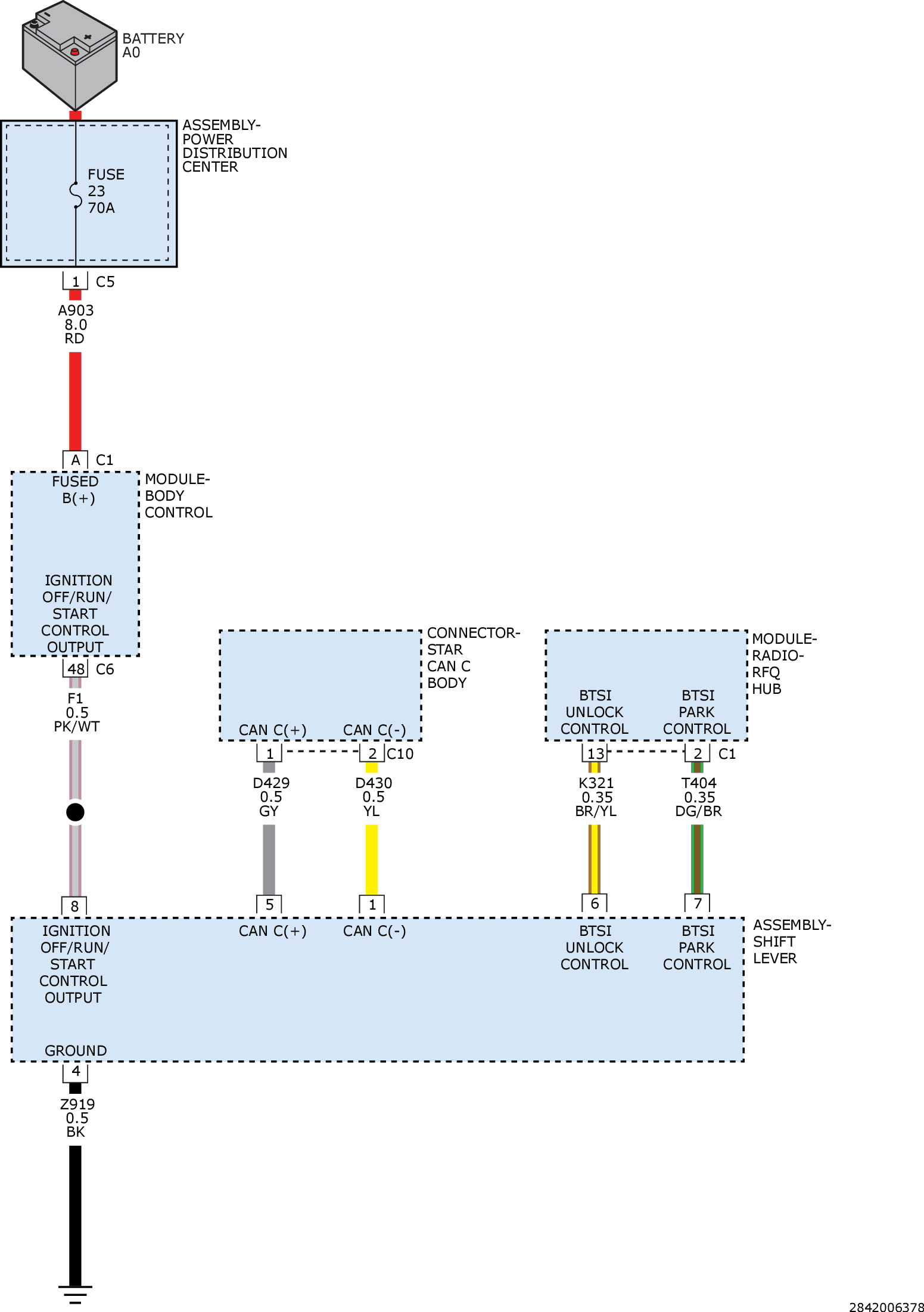
For a complete wiring diagram, refer to appropriate SYSTEM WIRING DIAGRAMS article  .

Fig 1: Gear Shift Module (GSM) / Electronic Shift Module (ESM) Circuit Diagram
GC0161434Courtesy of CHRYSLER GROUP, LLC