LEMON Manuals: Even more car manuals for everyone: 1960-2025
Home >> Jeep >> 2017 >> Renegade Trailhawk >> Repair and Diagnosis (Single Page) >> Accessories & Equipment >> Cruise Control Systems >> (Active Cruise Control (Acc) Module - Electrical Diagnostics) >> DTC Troubleshooting >> C1445-87-SCCM CRS CTRL Message (From Steering Column Control Module) For Adaptive Cruise Control Function - Missing Message >> Notes
April 5, 2026: LEMON Manuals is launched! Read the announcement.

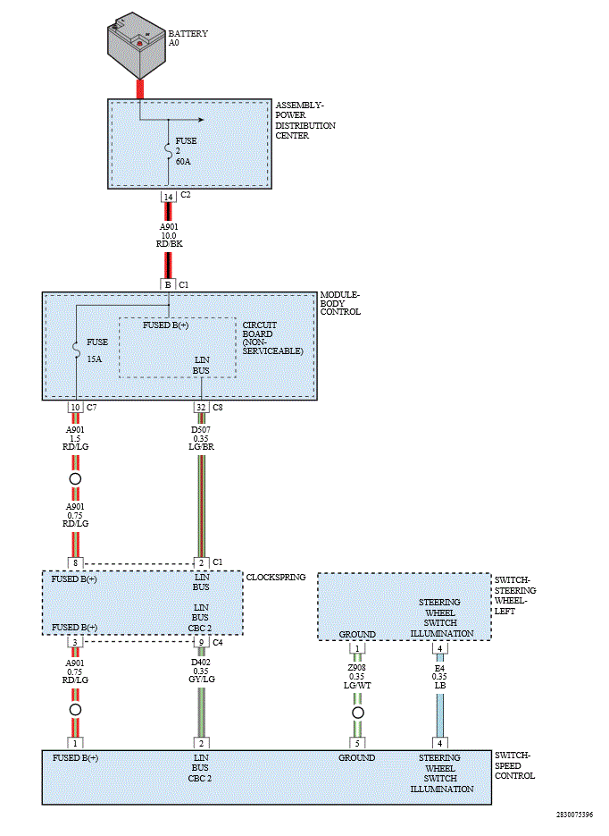
C1445-87-SCCM CRS CTRL Message (From Steering Column Control Module) For Adaptive Cruise Control Function - Missing Message: Notes

GC0168501Courtesy of CHRYSLER GROUP, LLC