LEMON Manuals: Even more car manuals for everyone: 1960-2025
Home >> Jeep >> 2017 >> Renegade Trailhawk >> Repair and Diagnosis (Single Page) >> Body & Frame >> Towing Systems >> (Trailer Tow Module- Electrical Diagnostics) >> DTC Troubleshooting >> C106D-13-Stop Left/Right Light Command - Circuit Open >> Notes
April 5, 2026: LEMON Manuals is launched! Read the announcement.

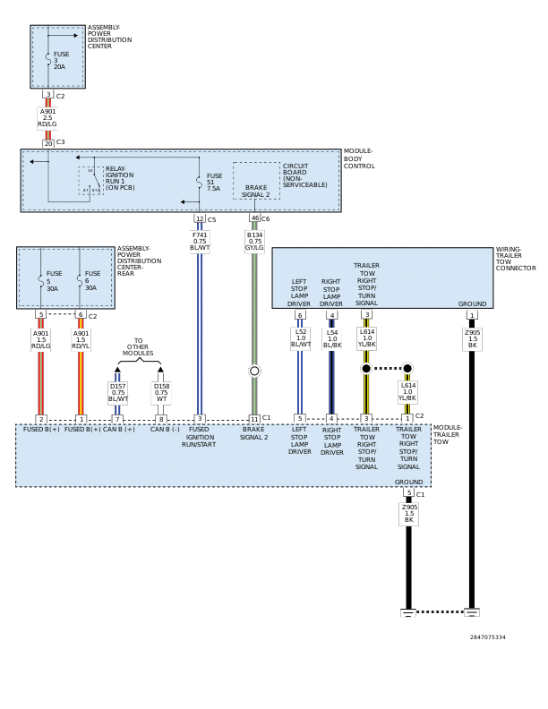
C106D-13-Stop Left/Right Light Command - Circuit Open: Notes

GC0168788Courtesy of CHRYSLER GROUP, LLC