LEMON Manuals: Even more car manuals for everyone: 1960-2025
Home >> Jeep >> 2017 >> Wrangler Rubicon, Automatic Trans >> Repair and Diagnosis (Single Page) >> Accessories & Equipment >> Communication Devices >> (Totally Integrated Power Module (TIPM) - Electrical Diagnostics) >> DTC Troubleshooting >> B1663-Rear Fog Lamp Control Circuit Low >> Notes
April 5, 2026: LEMON Manuals is launched! Read the announcement.

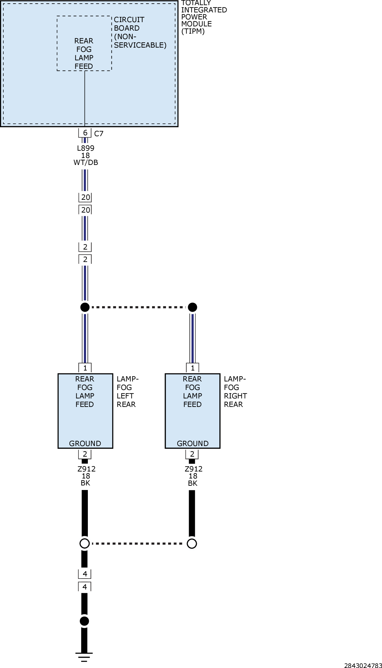
B1663-Rear Fog Lamp Control Circuit Low: Notes

For a complete wiring diagram, refer to appropriate SYSTEM WIRING DIAGRAMS article  .

GC0161082Courtesy of CHRYSLER GROUP, LLC