LEMON Manuals: Even more car manuals for everyone: 1960-2025
Home >> Jeep >> 2021 >> Cherokee Trailhawk >> Repair and Diagnosis >> Engine Performance >> System >> DRIVEABILITY - Non-DTC Based Diagnostics >> Diagnosis And Testing >> Checking The Charging System Performance >> Notes
April 5, 2026: LEMON Manuals is launched! Read the announcement.

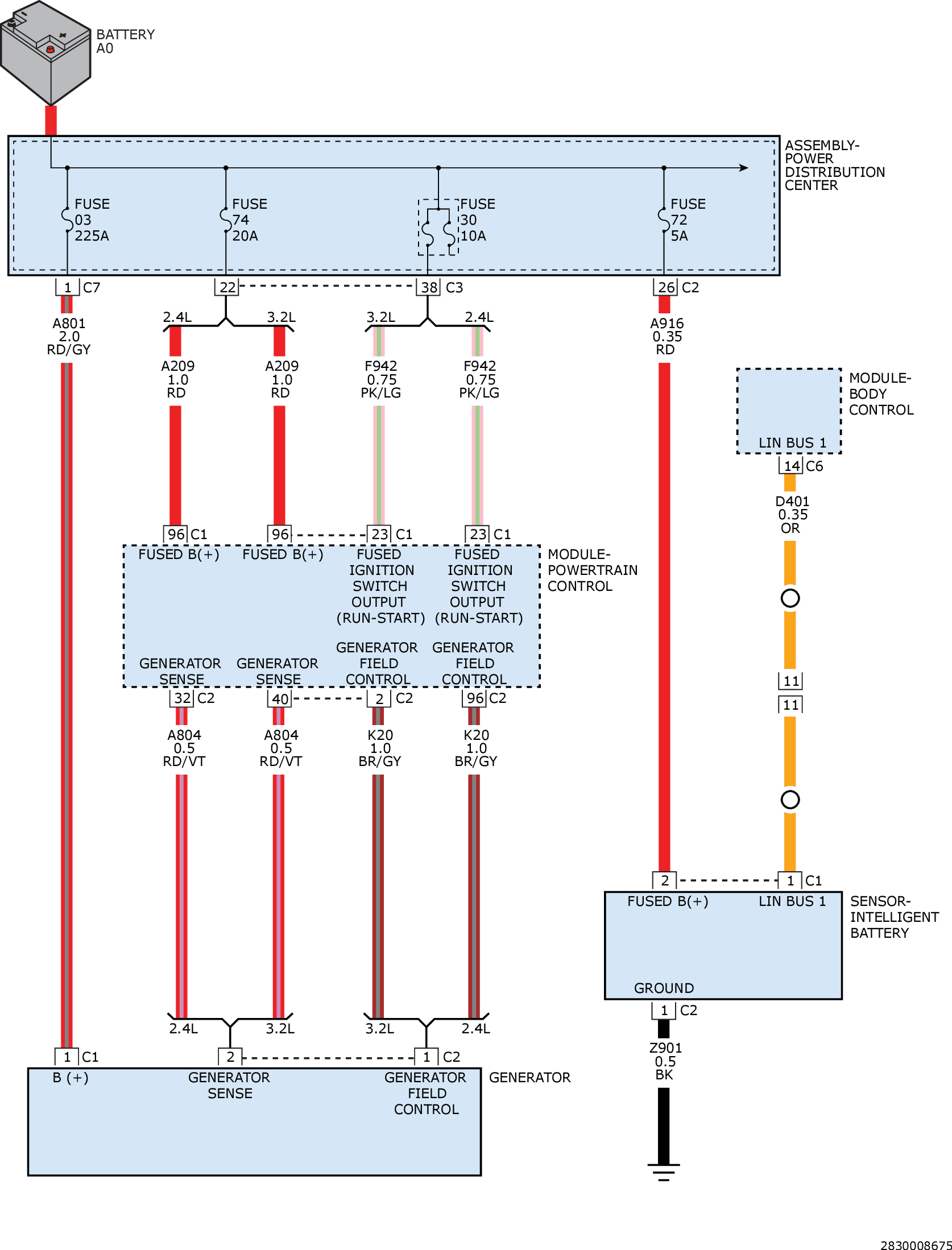
Checking The Charging System Performance: Notes

GC0161438Courtesy of CHRYSLER GROUP, LLC