LEMON Manuals: Even more car manuals for everyone: 1960-2025
Home >> Kia >> 2001 >> Optima V6-2.5L >> Repair and Diagnosis >> Powertrain Management >> Locations >> Component Locations
April 5, 2026: LEMON Manuals is launched! Read the announcement.

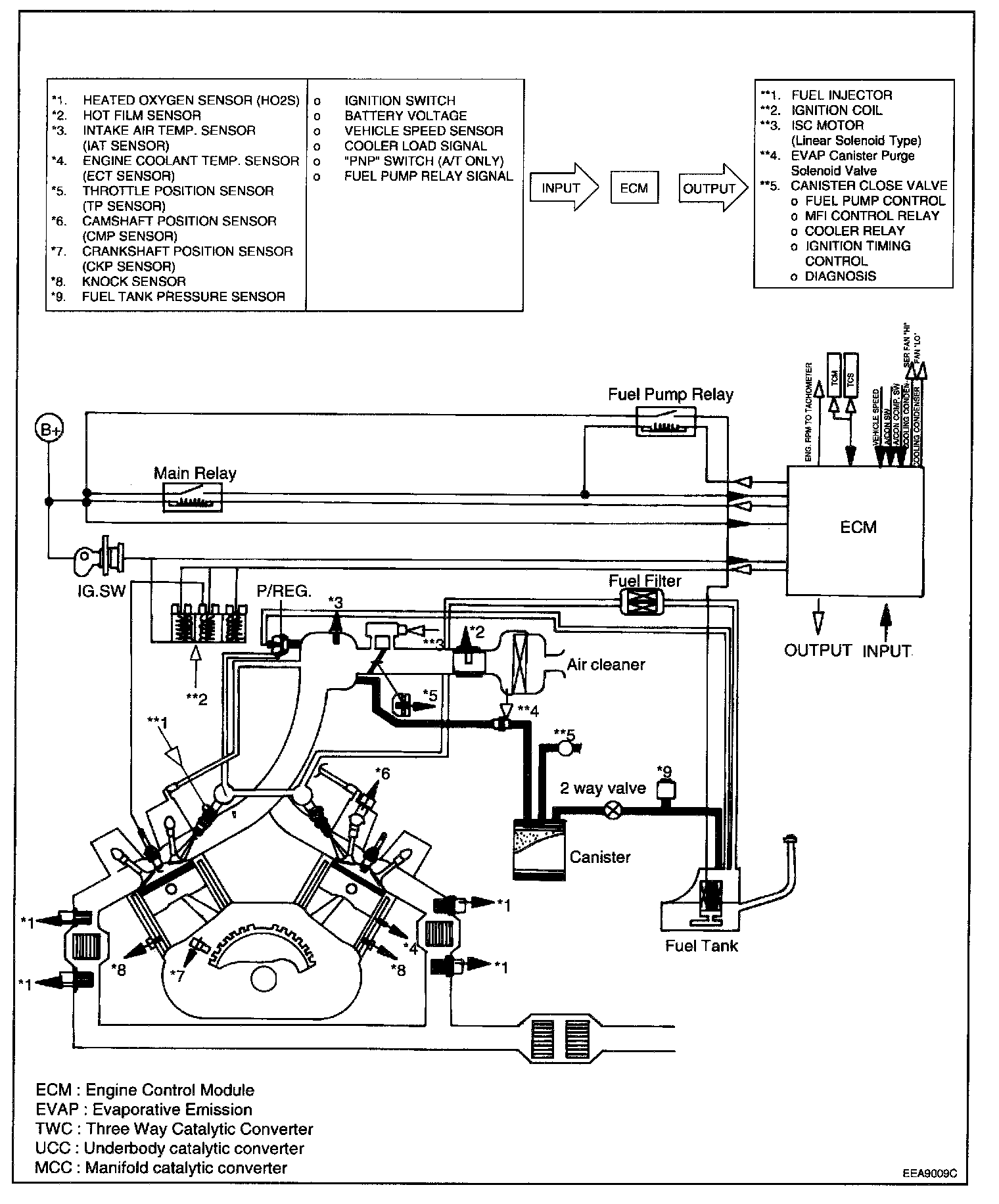
Component Locations



Schematic Drawing: