LEMON Manuals: Even more car manuals for everyone: 1960-2025
Home >> Kia >> 2007 >> Rondo Base >> Repair and Diagnosis (Single Page) >> Brakes >> Traction Control >> Abs (Anti-Lock Brake System) >> Abs Control >> Notes
April 5, 2026: LEMON Manuals is launched! Read the announcement.

Abs Control: Notes

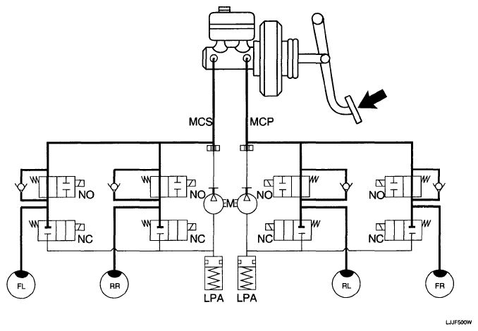
  1. NORMAL BRAKING without ABS

    Under the normal braking, voltage is not supplied to solenoid valve, inlet valve is opened and outlet valve is closed. When the brake is depressed, brake fluid is supplied to the wheel cylinder via solenoid valve to activate the brake. When the brake is released, brake fluid is back to the master cylinder via inlet valve and check valve.

    SOLENOID VALVE DESCRIPTION

    Solenoid valve State Valve Passage Pump motor
    Inlet valve (NO)  OFF Open Master cylinder <=> Wheel cylinder OFF
    Outlet valve (NC)  OFF Close Wheel cylinder <=> Reservoir
    Fig 1: Normal Braking Diagram (Without ABS)
    G04805884Courtesy of KIA MOTORS AMERICA, INC.
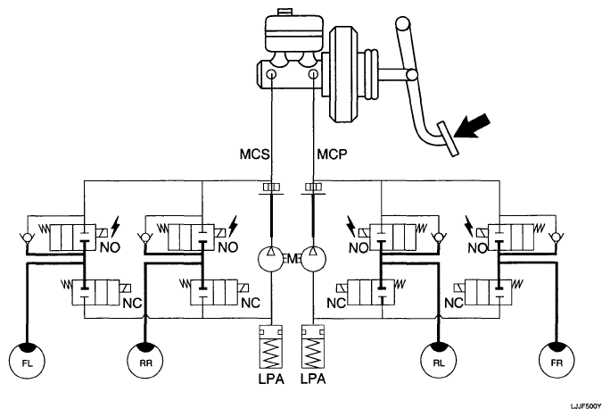
  2. DUMP MODE

    Under the emergency braking, if the wheels start to lock up, HECU sends a signal to the solenoid valve to decrease the brake fluid, then voltage is supplied to each solenoid. At this time inlet valve is closed and brake fluid is blocked from the master cylinder. Conversely outlet valve is opened and brake fluid passes through wheel cylinder to reservoir, resulting in pressure decrease.

    SOLENOID VALVE DESCRIPTION

    Solenoid State Valve Passage Pump motor
    Inlet valve (NO)  ON Close Master cylinder <=> Wheel cylinder ON
    Outlet valve (NC)  ON Open Wheel cylinder <=> Reservoir
    Fig 2: Dump Mode Diagram
    G05187487Courtesy of KIA MOTORS AMERICA, INC.
  3. HOLD MODE

    When the brake fluid pressure is maximally decreased in wheel cylinder, HECU sends a signal to solenoid valve to keep the fluid pressure, voltage is supplied to inlet valve but it is not supplied to outlet valve. At this time inlet and outlet valves are closed and brake fluid is kept in wheel cylinder.

    SOLENOID VALVE DESCRIPTION

    Solenoid State Valve Passage Pump motor
    Inlet valve (NO)  ON Close Master cylinder <=> Wheel cylinder OFF
    Outlet valve (NC)  OFF Close Wheel cylinder <=> Reservoir
    Fig 3: Hold Mode Diagram
    G04805886Courtesy of KIA MOTORS AMERICA, INC.
  4. INCREASE MODE

    If HECU determines there's no lock-up in the wheel, HECU cuts voltage to solenoid valve. So voltage is not supplied to each solenoid valve, brake fluid passes through the inlet valve to wheel cylinder, resulting in pressure increase.

    SOLENOID VALVE DESCRIPTION

    Solenoid State Valve Passage Pump motor
    Inlet valve (NO)  OFF Open Master cylinder <=> Wheel cylinder ON
    Outlet valve (NC)  OFF Close Wheel cylinder <=> Reservoir
    Fig 4: Increase Mode Diagram
    G04805887Courtesy of KIA MOTORS AMERICA, INC.