LEMON Manuals: Even more car manuals for everyone: 1960-2025
Home >> Kia >> 2011 >> Optima LX, Automatic >> Repair and Diagnosis (Single Page) >> Engine Performance >> System >> Engine Control System Diagnosis (2 Of 3) - 2.4L >> DTC P0564: Cruise Control Multi-Function Input A Circuit >> Inspection/Repair >> W/Harness Inspection >> Signal Circuit Inspection
April 5, 2026: LEMON Manuals is launched! Read the announcement.

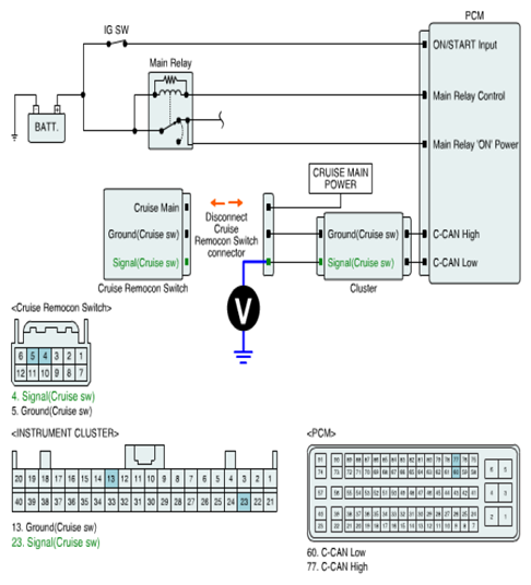
Signal Circuit Inspection

■ Check signal circuit voltage 

  1. IG key OFF.
  2. Disconnect 'CRUISE REMOCON SWITCH' connector.
  3. IG key ON.
  4. Measure voltage between 'Signal (Cruise sw)' terminal of 'CRUISE REMOCON SWITCH' harness connector and chassis ground.

    Specification :  4.8V~5.1V

    Fig 1: Measuring Voltage Between 'Signal (Cruise Sw)' Terminal Of 'Cruise Remocon Switch' Harness Connector & Chassis Ground
    G07386723Courtesy of KIA MOTORS AMERICA, INC.
  5. Is the measured value within specification?

    YES 

    NO