LEMON Manuals: Even more car manuals for everyone: 1960-2025
Home >> Kia >> 2012 >> Optima LX, Standard Trans >> Repair and Diagnosis (Single Page) >> Engine Performance >> System >> Engine Control System Diagnosis (2 Of 3) - 2.4L - Except HEV >> DTC P0564: Cruise Control Multi-Function Input A Circuit >> Inspection/Repair >> W/Harness Inspection >> Check Open In Signal Circuit
April 5, 2026: LEMON Manuals is launched! Read the announcement.

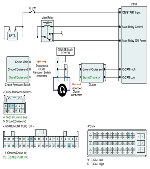
Check Open In Signal Circuit

  1. IG key OFF.
  2. Disconnect 'CRUISE REMOCON SWITCH' connector and Cluster connector.
  3. Measure resistance between 'Signal (Cruise sw)' terminal of 'CRUISE REMOCON SWITCH' harness connector and 'Signal (Cruise sw)' terminal of PCM connector.

    Specification :  Below 1.0Ω

    For 2012

    Fig 1: Measuring Resistance Between 'Signal (Cruise Sw)' Terminal Of 'Cruise Remocon Switch' Harness Connector & PCM Connector
    G07386725Courtesy of KIA MOTORS AMERICA, INC.

    For 2013 refer to ETM 

  4. Is the measured value within specification?

    YES 

    NO 

    • Repair open between 'Signal (Cruise sw)' terminal of 'CRUISE REMOCON SWITCH' harness connector and 'Signal (Cruise sw)' terminal of PCM connector, and go to "VERIFICATION OF VEHICLE REPAIR " procedure.