LEMON Manuals: Even more car manuals for everyone: 1960-2025
Home >> Kia >> 2019 >> Stinger GT2, AWD >> Repair and Diagnosis >> Engine Performance >> Engine Control Systems >> Engine Control System - 3.3L >> Boost Pressure Sensor (BPS) >> Schematic Diagrams >> Circuit Diagram
April 5, 2026: LEMON Manuals is launched! Read the announcement.

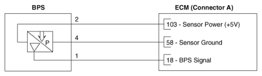
Circuit Diagram

G12803471Courtesy of KIA MOTORS AMERICA, INC.

Harness Connector 

G12803472Courtesy of KIA MOTORS AMERICA, INC.