LEMON Manuals: Even more car manuals for everyone: 1960-2025
Home >> Kia >> 2020 >> Optima EX >> Repair and Diagnosis >> External Pages >> Different car >> Section 13 (Electronic Stability Program (Esp) System) >> Troubleshooting >> Failure Diagnosis >> Communication with GDS is not possible. (Communication with ABS only is not possible) >> Check The Power Source Of ABS Control Module
April 5, 2026: LEMON Manuals is launched! Read the announcement.

Check The Power Source Of ABS Control Module

WARNING: This page is about a different car, the 2020 Hyundai Kona. However, it is still accessible from the selected car via links, so may be relevant.
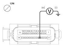
  1. Disconnect the connector from the ABS control module.
  2. Turn the ignition switch ON, measure the voltage between terminal 29 of the ABS control module harness side connector and body ground.

    Specification:  approximately B+

    G12602818Courtesy of HYUNDAI MOTOR AMERICA
  3. Is voltage within specification?

    YES 

    • Check for poor ground.

    NO 

    • Check the harness or connector between the fuse (10A) in the engine compartment junction block and the ABS control module. Repair if necessary.