LEMON Manuals: Even more car manuals for everyone: 1960-2025
Home >> Kia >> 2021 >> Sedona EX >> Repair and Diagnosis >> Engine Performance >> Engine Control Systems >> Engine Control/Fuel System - General Information >> Troubleshooting >> Basic Troubleshooting >> Electrical Circuit Inspection Procedure
April 5, 2026: LEMON Manuals is launched! Read the announcement.

Electrical Circuit Inspection Procedure

Open Circuit Test

  1. Procedures for Open Circuit
    • Continuity Check
    • Voltage Check

    If an open circuit occurs (as seen in [Figure below]), it can be found by performing Step 2 (Continuity Check Method) or Step  3 (Voltage Check Method) as shown below.

    G13044185Courtesy of KIA MOTORS AMERICA, INC.
  2. Continuity Check Method
    NOTE: When measuring the resistance, lightly shake the wire harness vertically or horizontally.

    Specification (Resistance) 

    1Ω or less → Normal Circuit

    1Ω or Higher → Open Circuit

    1. Disconnect connectors (A) and (C), and measure resistance between connectors (A) and (C) as shown in [Figure below].

      In [Figure below], if the measured resistances in lines 1 and 2 are "over 1 Ω" and "below 1 Ω" respectively, line 1 has an open circuit. (Line 2 is normal.) To find the exact broken point, check the sub line of line 1 as described in the next step.

      G13044186Courtesy of KIA MOTORS AMERICA, INC.
    2. Disconnect connector (B), and measure the resistances between connectors (C) and (B1), and between (B2) and (A) as shown in [Figure below].

      In this case, the measured resistance between connectors (C) and (B1) is higher than 1 Ω and the open circuit is between terminal 1 of connector (C) and terminal 1 of connector (B1).

      G13044187Courtesy of KIA MOTORS AMERICA, INC.
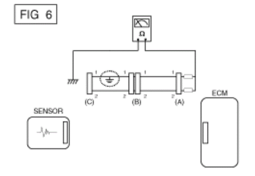
  3. Voltage Check Method
    1. With each connector still connected, measure the voltage between the chassis ground and terminal 1 of each of connectors (A), (B) and (C) as shown in [Figure below].

      The measured voltages of connectors are 5V, 5V and 0V respectively. So the open circuit is between connectors (C) and (B).

      G13044188Courtesy of KIA MOTORS AMERICA, INC.

Short Circuit Test 

  1. Test Method for Short to Ground Circuit
    • Continuity Check with Chassis Ground

    If short to ground circuit occurs as shown in [Figure below], the broken point can be found by performing Step 2 (Continuity Check Method with Chassis Ground) as shown below.

    G13044189Courtesy of KIA MOTORS AMERICA, INC.
  2. Continuity Check Method (with Chassis Ground)
    NOTE: Lightly shake the wire harness vertically or horizontally when measuring the resistance.

    Specification (Resistance) 

    1Ω or less → Short to Ground Circuit

    1Ω or Higher → Normal Circuit

    1. Disconnect connectors (A) and (C), and measure the resistance between connector (A) and Chassis Ground as shown in [Figure below].

      If the measured resistances in lines 1 and 2 are "below 1 Ω" and "over 1 Ω" respectively, line 1 has an open circuit. (Line 2 is normal.) To find the exact broken point, check the sub line of line 1 as described in the next step.

      G13044190Courtesy of KIA MOTORS AMERICA, INC.
    2. Disconnect connector (B), and measure the resistances between connector (A) and chassis ground, and between (B1) and chassis ground as shown in [Figure below].

      The measured resistance between connector (B1) and chassis ground is 1Ω or less. The short to ground circuit is between terminal 1 of connector (C) and terminal 1 of connector (B1).

      G13044191Courtesy of KIA MOTORS AMERICA, INC.

Voltage Drop Test 

This test checks for voltage drop along a wire, or through a connection or a switch.

  1. Connect the positive lead of a voltmeter to the end of the wire (or to the side of the connector or switch) closest to the battery.
  2. Connect the negative lead to the other end of the wire (or the other side of the connector or switch).
  3. Operate the circuit.
  4. The voltmeter will show the difference in voltage between the two points. A difference, or drop of more than 0.1 volts (50 mV in 5V circuits), may indicate a problem. Check the circuit for loose or dirty connections.
G13044192Courtesy of KIA MOTORS AMERICA, INC.