LEMON Manuals: Even more car manuals for everyone: 1960-2025
Home >> Lexus >> 1992 >> SC 400 >> Repair and Diagnosis >> Body & Frame >> Power Windows >> Component Tests >> One Touch Power Window System/Current Of Circuit >> Using An Ammeter
April 5, 2026: LEMON Manuals is launched! Read the announcement.

Using An Ammeter

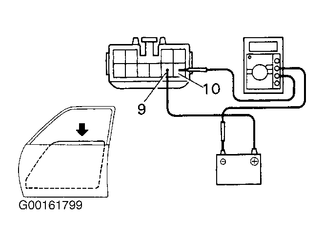
  1. Disconnect the connector from the master switch.
  2. Connect the positive (+) lead from the ammeter to terminal 9 on the wire harness side of the connector and the negative (-) lead to negative terminal of the battery. See Fig 1.
  3. Connect the positive (+) lead from the battery to terminal 10 on the wire harness side of the connector. See Fig 1.
  4. As the window goes down, check that the current flow is approximately 7 amperes. See Fig 2.
    Fig 1: Testing One Touch Power Window System (1 Of 2)
    G00161798Courtesy of © TOYOTA, LICENSE AGREEMENT TMS1002
    Fig 2: Testing One Touch Power Window System (2 Of 2)
    G00161799Courtesy of © TOYOTA, LICENSE AGREEMENT TMS1002
  5. NOTE: The circuit breaker opens some 4-40 seconds after the window stops going down, so that a check must be made before the circuit breaker operates.
  6. Check that the current increases up to approximately 14.5 amperes or more when the window stops going down. If operation is not as specified, replace the master switch.