LEMON Manuals: Even more car manuals for everyone: 1960-2025
Home >> Lexus >> 2006 >> IS 250 AWD >> Repair and Diagnosis (Single Page) >> Engine Performance >> Remove, Overhaul & Install >> Engine Control System (4GR-FSE) - System And Circuit Testing, On-Vehicle Inspection, Removal, Inspection And Installation >> EVAP System >> Monitor Result
April 5, 2026: LEMON Manuals is launched! Read the announcement.

Monitor Result

Detailed information (CHECKING MONITOR STATUS ).

The test value and test limit information are described as shown in the following table. This information is included under MONITOR RESULT in the emissions-related DTC articles:

Thermostat 

THERMOSTAT

MID TID Scaling Description of Test Value Minimum Test Limit Maximum Test Limit
$3D $C9 Multiply by 0.001 [kPa] Test value for small leak (P0456) Refer to pressure (1) Minimum test limit for small leak Maximum test limit for small leak
$3D $CA Multiply by 0.001 [kPa] Test value for gross leak (P0455) Refer to pressure (1) Minimum test limit for gross leak Maximum test limit for gross leak
$3D $CB Multiply by 0.001 [kPa] Test value for vacuum pump stuck OFF (P2401) Refer to pressure (1) Minimum test limit for vacuum pump stuck OFF Maximum test limit for vacuum pump stuck OFF
$3D $CD Multiply by 0.001 [kPa] Test value for vacuum pump stuck ON (P2402) Refer to pressure (1) Minimum test limit for vacuum pump stuck ON Maximum test limit for vacuum pump stuck ON
$3D $CE Multiply by 0.001 [kPa] Test value for vent valve stuck OFF (vent) (P2420) Refer to pressure (1) Minimum test limit for vent valve stuck ON Maximum test limit for vent valve stuck ON
$3D $CF Multiply by 0.001 [kPa] Test value for vent valve stuck ON (P2419) Refer to pressure (1) Minimum test limit for vent valve stuck OFF Maximum test limit for vent valve stuck OFF
$3D $D0 Multiply by 0.001 [kPa] Test value for 0.02 inch orifice low flow (P043E) Refer to pressure (1) Minimum test limit for 0.02 inch orifice low flow Maximum test limit for 0.02 inch orifice low flow
$3D $D1 Multiply by 0.001 [kPa] Test value for 0.02 inch orifice high flow (P043F) Refer to pressure (1) Minimum test limit for 0.02 inch orifice high flow Maximum test limit for 0.02 inch orifice high flow
$3D $D4 Multiply by 0.001 [kPa] Test value for EVAP VSV stuck close (P0441) Refer to pressure (1) Minimum test limit for EVAP VSV stuck close Maximum test limit for EVAP VSV stuck close
$3D $D5 Multiply by 0.001 [kPa] Test value for EVAP VSV stuck open (P0441) Refer to pressure (1) Minimum test limit for EVAP VSV stuck open Maximum test limit for EVAP VSV stuck open
$3D $D7 Multiply by 0.001 [kPa] Test value for purge flow (P0441) Refer to pressure (1) Minimum test limit for purge flow Maximum test limit for purge flow
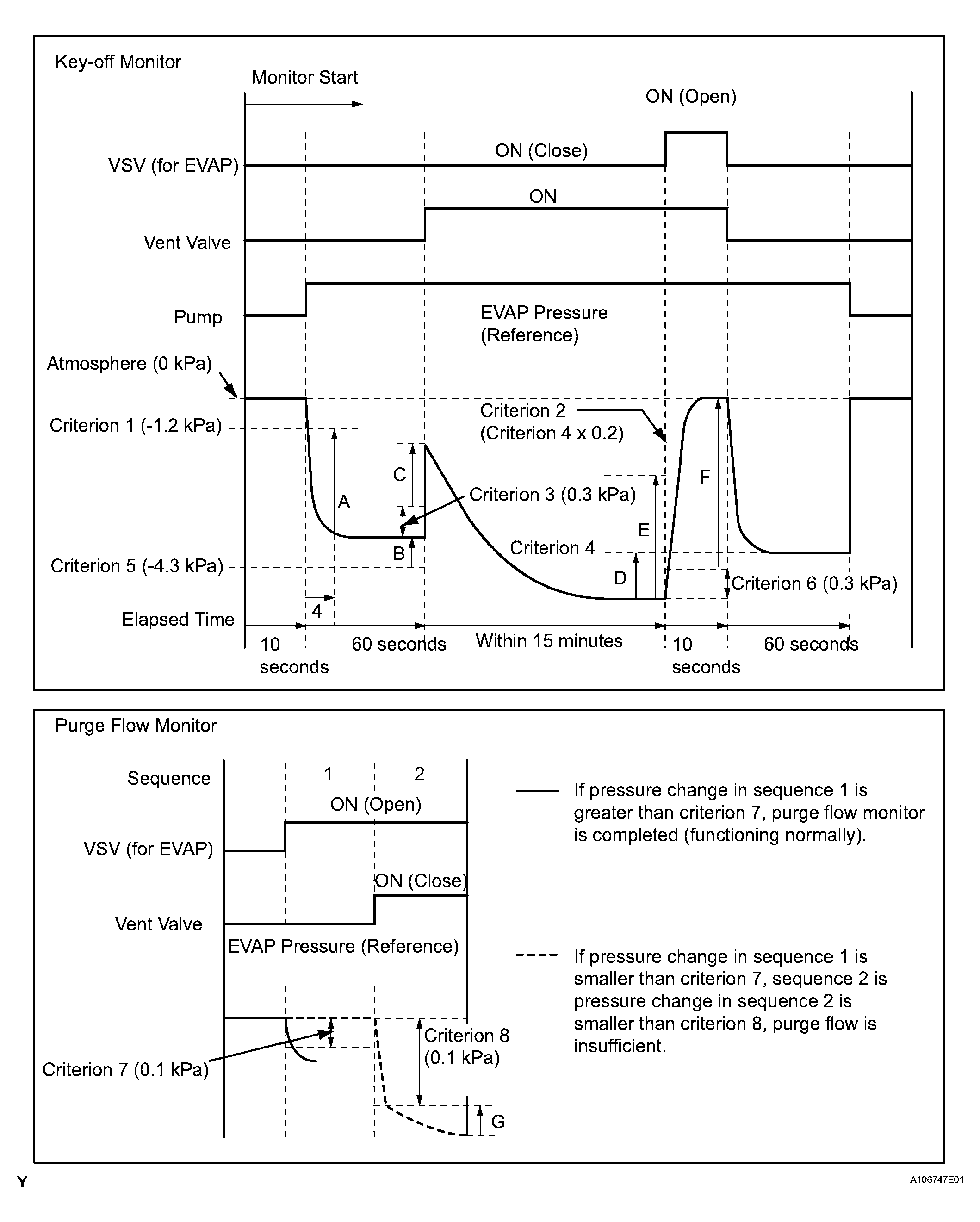
(1) Pressures A to G are indicated as shown in the following diagram.
Fig 1: Key-Off Monitor And Purge Flow Monitor Chart
G04043830Courtesy of © TOYOTA, LICENSE AGREEMENT TMS1002