LEMON Manuals: Even more car manuals for everyone: 1960-2025
Home >> Lexus >> 2011 >> IS 250C Automatic >> Repair and Diagnosis >> Engine Performance >> System >> Engine Control System (Diagnostic Codes (P0010-U0175)) >> SFI System >> DTC P0112: Intake Air Temperature Circuit Low Input; DTC P0113: Intake Air Temperature Circuit High Input >> Procedure
April 5, 2026: LEMON Manuals is launched! Read the announcement.

DTC P0112: Intake Air Temperature Circuit Low Input; DTC P0113: Intake Air Temperature Circuit High Input: Procedure

  1. READ VALUE USING TECHSTREAM (INTAKE AIR) 
    1. Connect the Techstream to the DLC3.
    2. Turn the engine switch on (IG).
    3. Turn the Techstream on.
    4. Enter the following menus: Powertrain / Engine / Data List / Intake Air.
    5. Read the value displayed on the Techstream.

      Standard

      Same as actual intake air temperature.

      Result

      Result Proceed to
      Displayed temperature is -40°C (-40°F) A
      Displayed temperature is 140°C (284°F) or higher B
      Same as actual intake air temperature C

      HINT: 

      • If there is an open circuit, the Techstream indicates -40°C (-40°F).
      • If there is a short circuit, the Techstream indicates 140°C (284°F) or higher.

    B → See step   4 

    C → See step   6 

    A: Go to next step 

  2. READ VALUE USING TECHSTREAM (CHECK FOR OPEN IN WIRE HARNESS) 
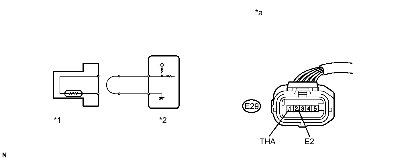
    1. Confirm good connection at the mass air flow meter.
      Fig 1: Checking For Open In Wire Harness (Mass Air Flow Meter)
      GTY354386Courtesy of © TOYOTA, LICENSE AGREEMENT TMS1002
      TEXT IN ILLUSTRATION

      *1 Mass Air Flow Meter *2 ECM
      *a Front view of wire harness connector
      (to Mass Air Flow Meter)
      - -
    2. Disconnect the mass air flow meter connector.
    3. Connect terminals THA and E2 of the mass air flow meter connector on the wire harness side.
    4. Connect the Techstream to the DLC3.
    5. Turn the engine switch on (IG).
    6. Turn the Techstream on.
    7. Enter the following menus: Powertrain / Engine / Data List / Intake Air.
    8. Read the value displayed on the Techstream.

      Standard

      140°C (284°F) or higher

    9. Reconnect the mass air flow meter connector.

    NG → See step   3 

    OK → See step   7 

  3. CHECK HARNESS AND CONNECTOR (MASS AIR FLOW METER - ECM) 
    1. Disconnect the mass air flow meter connector.
    2. Disconnect the ECM connector.
    3. Measure the resistance according to the value(s) in the table below.

      Standard Resistance (Check for Open)

      Tester Connection Condition Specified Condition
      E29-1 (THA) - E5-25 (THA) Always Below 1 Ω
      E29-2 (E2) - E5-30 (E3) Always Below 1 Ω
    4. Reconnect the mass air flow meter connector.
    5. Reconnect the ECM connector.

    NG → REPAIR OR REPLACE HARNESS OR CONNECTOR 

    OK → See step   8 

  4. READ VALUE USING TECHSTREAM (CHECK FOR SHORT IN WIRE HARNESS) 
    1. Disconnect the mass air flow meter connector.
      Fig 2: Identifying Mass Air Flow Meter
      GTY254123Courtesy of © TOYOTA, LICENSE AGREEMENT TMS1002
      TEXT IN ILLUSTRATION

      *1 Mass Air Flow Meter
      *2 ECM
    2. Connect the Techstream to the DLC3.
    3. Turn the engine switch on (IG).
    4. Turn the Techstream on.
    5. Enter the following menus: Powertrain / Engine / Data List / Intake Air.
    6. Read the value displayed on the Techstream.

      Standard

      -40°C (-40°F)

    7. Reconnect the mass air flow meter connector.

    NG → See step   5 

    OK → See step   7 

  5. CHECK HARNESS AND CONNECTOR (MASS AIR FLOW METER - ECM) 
    1. Disconnect the mass air flow meter connector.
    2. Disconnect the ECM connector.
    3. Measure the resistance according to the value(s) in the table below.

      Standard Resistance (Check for Short)

      Tester Connection Condition Specified Condition
      E29-1 (THA) or E5-25 (THA) - Body ground Always 10 kΩ or higher
    4. Reconnect the mass air flow meter connector.
    5. Reconnect the ECM connector.

    NG → REPAIR OR REPLACE HARNESS OR CONNECTOR 

    OK → See step   8 

  6. CHECK FOR INTERMITTENT PROBLEMS. Refer to  CHECK FOR INTERMITTENT PROBLEMS 
  7. REPLACE MASS AIR FLOW METER. Refer to  REMOVAL 
  8. REPLACE ECM. Refer to  REMOVAL