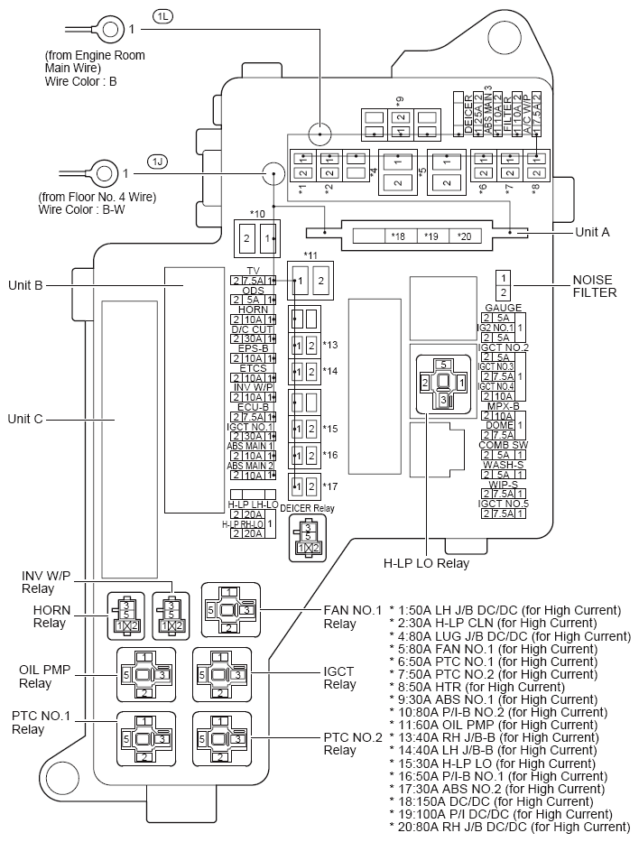
Engine Room Relay Block Assembly No. 1 And Engine Room Junction Block Assembly No. 1 Front Fender Apron LH: Notes
For additional information, refer to Figure.
ENGINE ROOM R/B AND J/B NO. 1 RELAY IDENTIFICATION
| RELAY DESCRIPTION |
|---|
| PTC No. 1 Relay |
| Oil PMP Relay |
| Horn Relay |
| INV W/P Relay |
| H-PL LO Relay |
| Fan No. 1 Relay |
| IGCT Relay |
| PTC No. 2 Relay |
Engine Room R/B And J/B No. 1 Fuse Identification Legend
| Fuse | System | |
|---|---|---|
| 5A | COMB SW | Front Wiper and Washer |
| Lane Keeping Assist | ||
| LEXUS Night View System | ||
| 5A | GAUGE | Adaptive Front-Lighting System or Headlight Beam Level Control |
| Adaptive Variable Suspension | ||
| Air Conditioning | ||
| Audio System, LEXUS Navigation System, Multi-Display and Parking Assist (Rear View Monitor) | ||
| Automatic Light Control, Light Auto Turn Off System and Light Reminder | ||
| Blind Spot Monitor System | ||
| Combination Meter | ||
| Cruise Control | ||
| Dynamic Radar Cruise Control | ||
| Electric Parking Brake | ||
| Engine Control | ||
| EPS | ||
| Front Fog Light | ||
| Headlight | ||
| Hybrid System and Shift Control System | ||
| Hybrid Vehicle Immobilizer System, Smart Access System with Push-Button Start, Starting, Steering Lock and Wireless Door Lock Control | ||
| Illumination and Taillight | ||
| Interior Light | ||
| Lane Keeping Assist | ||
| LEXUS ENFORM or Safety Connect | ||
| LEXUS Night View System | ||
| Parking Assist (Intuitive Parking Assist) | ||
| Pre-Collision System | ||
| Seat Belt Warning | ||
| Sliding Roof | ||
| SRS | ||
| Tire Pressure Warning System | ||
| Turn Signal and Hazard Warning Light | ||
| Vehicle Dynamics Integrated Management (for Hybrid Vehicle) | ||
| Vehicle Proximity Notification System | ||
| 5A | IG2 NO. 1 | LEXUS ENFORM or Safety Connect |
| Multiplex Communication System (CAN) | ||
| 5A | IGCT NO. 2 | Hybrid System and Shift Control System |
| 5A | ODS | Seat Belt Warning |
| SRS | ||
| 5A | WASH-S | Dynamic Radar Cruise Control |
| Front Wiper and Washer | ||
| Lane Keeping Assist | ||
| LEXUS Night View System | ||
| 7.5A | A/C W/P | Air Conditioning |
| 7.5A | DOME | Door Lock Control, Luggage Compartment Door Opener and Closer and Theft Deterrent |
| Hybrid Vehicle Immobilizer System, Smart Access System with Push-Button Start, Starting, Steering Lock and Wireless Door Lock Control | ||
| Interior Light | ||
| 7.5A | ECU-B | Hybrid Vehicle Immobilizer System, Smart Access System with Push-Button Start, Starting, Steering Lock and Wireless Door Lock Control |
| Power Trunk Opener and Closer | ||
| 7.5A | IGCT NO. 3 | Hybrid System and Shift Control System |
| 7.5A | IGCT NO. 5 | Adaptive Front-Lighting System or Headlight Beam Level Control |
| Audio System, LEXUS Navigation System, Multi-Display and Parking Assist (Rear View Monitor) | ||
| Back-Up Light | ||
| Cruise Control | ||
| Door Lock Control, Luggage Compartment Door Opener and Closer and Theft Deterrent | ||
| Dynamic Radar Cruise Control | ||
| Electric Parking Brake | ||
| Engine Control | ||
| Hybrid System and Shift Control System | ||
| Hybrid Vehicle Immobilizer System, Smart Access System with Push-Button Start, Starting, Steering Lock and Wireless Door Lock Control | ||
| LEXUS Night View System | ||
| Mirror Heater and Remote Control Mirror | ||
| Parking Assist (Intuitive Parking Assist) | ||
| Power Seat (Driver's Seat 10-Way Seat Position) | ||
| Power Seat (Driver's Seat 18-Way Seat Position) | ||
| Power Seat (Front Passenger's Seat w/Seat Position Memory) | ||
| Power Tilt and Power Telescopic | ||
| Rear Sunshade | ||
| Vehicle Dynamics Integrated Management (for Hybrid Vehicle) | ||
| Vehicle Proximity Notification System | ||
| 7.5A | TV | Audio System, LEXUS Navigation System, Multi-Display and Parking Assist (Rear View Monitor) |
| Parking Assist (Intuitive Parking Assist) | ||
| 7.5A | WIP-S | Dynamic Radar Cruise Control |
| Front Wiper and Washer | ||
| Lane Keeping Assist | ||
| LEXUS Night View System | ||
| 10A | ABS MAIN 1 | Dynamic Radar Cruise Control |
| Vehicle Dynamics Integrated Management (for Hybrid Vehicle) | ||
| 10A | ABS MAIN 2 | Dynamic Radar Cruise Control |
| Vehicle Dynamics Integrated Management (for Hybrid Vehicle) | ||
| 10A | ABS MAIN 3 | Dynamic Radar Cruise Control |
| Vehicle Dynamics Integrated Management (for Hybrid Vehicle) | ||
| 10A | EFI NO. 2 | Engine Control |
| 10A | EPS-B | EPS |
| 10A | ETCS | Cruise Control |
| Dynamic Radar Cruise Control | ||
| Engine Control | ||
| 10A | HORN | Door Lock Control, Luggage Compartment Door Opener and Closer and Theft Deterrent |
| Horn | ||
| 10A | IGCT NO. 4 | Hybrid System and Shift Control System |
| 10A | IGN | Ignition |
| 10A | INJ | Combination Meter |
| Engine Control | ||
| 10A | INV W/P | Hybrid System and Shift Control System |
| 10A | MPX-B | Adaptive Front-Lighting System or Headlight Beam Level Control |
| Adaptive Variable Suspension | ||
| Air Conditioning | ||
| Audio System, LEXUS Navigation System, Multi-Display and Parking Assist (Rear View Monitor) | ||
| Automatic Glare-Resistant EC Mirror and Garage Door Opener | ||
| Automatic Light Control, Light Auto Turn Off System and Light Reminder | ||
| Blind Spot Monitor System | ||
| Clock | ||
| Combination Meter | ||
| Cruise Control | ||
| Door Lock Control, Luggage Compartment Door Opener and Closer and Theft Deterrent | ||
| Dynamic Radar Cruise Control | ||
| Electric Parking Brake | ||
| Engine Control | ||
| EPS | ||
| Front Fog Light | ||
| Front Wiper and Washer | ||
| Fuel Lid Opener | ||
| Headlight | ||
| Headlight Cleaner | ||
| Hybrid System and Shift Control System | ||
| Hybrid Vehicle Immobilizer System, Smart Access System with Push-Button Start, Starting, Steering Lock and Wireless Door Lock Control | ||
| Illumination and Taillight | ||
| Interior Light | ||
| Lane Keeping Assist | ||
| LEXUS ENFORM or Safety Connect | ||
| LEXUS Night View System | ||
| Mirror Heater and Remote Control Mirror | ||
| Multiplex Communication System (CAN) | ||
| Parking Assist (Intuitive Parking Assist) | ||
| Power Seat (Driver's Seat 10-Way Seat Position) | ||
| Power Seat (Driver's Seat 18-Way Seat Position) | ||
| Power Seat (Front Passenger's Seat w/Seat Position Memory) | ||
| Power Tilt and Power Telescopic | ||
| Power Trunk Opener and Closer | ||
| Power Window | ||
| Pre-Collision System | ||
| Rear Sunshade | ||
| Seat Belt Warning | ||
| Seat Heater (Rear) | ||
| Sliding Roof | ||
| SRS | ||
| Tire Pressure Warning System | ||
| Turn Signal and Hazard Warning Light | ||
| Vehicle Dynamics Integrated Management (for Hybrid Vehicle) | ||
| Vehicle Proximity Notification System | ||
| 15A | A/F | Engine Control |
| 20A | EDU | Engine Control |
| 20A | H-LP LH-LO | Headlight |
| LEXUS Night View System | ||
| 20A | H-LP RH-LO | Headlight |
| LEXUS Night View System | ||
| 20A | IG2 MAIN | Hybrid Vehicle Immobilizer System, Smart Access System with Push-Button Start, Starting, Steering Lock and Wireless Door Lock Control |
| 25A | DEICER | Front Window Deicer |
| 25A | EFI MAIN | Cruise Control |
| Dynamic Radar Cruise Control | ||
| Engine Control | ||
| 25A | F/PMP | Engine Control |
| 30A | ABS NO. 1 | Dynamic Radar Cruise Control |
| Vehicle Dynamics Integrated Management (for Hybrid Vehicle) | ||
| 30A | ABS NO. 2 | Dynamic Radar Cruise Control |
| Vehicle Dynamics Integrated Management (for Hybrid Vehicle) | ||
| 30A | H-LP CLN | Headlight Cleaner |
| 30A | H-LP LO | Automatic Light Control, Light Auto Turn Off System and Light Reminder |
| Door Lock Control, Luggage Compartment Door Opener and Closer and Theft Deterrent | ||
| Front Fog Light | ||
| Headlight | ||
| Headlight Cleaner | ||
| LEXUS Night View System | ||
| 30A | IGCT NO. 1 | Adaptive Front-Lighting System or Headlight Beam Level Control |
| Audio System, LEXUS Navigation System, Multi-Display and Parking Assist (Rear View Monitor) | ||
| Back-Up Light | ||
| Cruise Control | ||
| Door Lock Control, Luggage Compartment Door Opener and Closer and Theft Deterrent | ||
| Dynamic Radar Cruise Control | ||
| Electric Parking Brake | ||
| Engine Control | ||
| Hybrid System and Shift Control System | ||
| Hybrid Vehicle Immobilizer System, Smart Access System with Push-Button Start, Starting, Steering Lock and Wireless Door Lock Control | ||
| LEXUS Night View System | ||
| Mirror Heater and Remote Control Mirror | ||
| Parking Assist (Intuitive Parking Assist) | ||
| Power Seat (Driver's Seat 10-Way Seat Position) | ||
| Power Seat (Driver's Seat 18-Way Seat Position) | ||
| Power Seat (Front Passenger's Seat w/Seat Position Memory) | ||
| Power Tilt and Power Telescopic | ||
| Rear Sunshade | ||
| Vehicle Dynamics Integrated Management (for Hybrid Vehicle) | ||
| Vehicle Proximity Notification System | ||
| 50A | HTR | Air Conditioning |
| 50A | P/I-B NO. 1 | Automatic Light Control, Light Auto Turn Off System and Light Reminder |
| Door Lock Control, Luggage Compartment Door Opener and Closer and Theft Deterrent | ||
| Dynamic Radar Cruise Control | ||
| Engine Control | ||
| Front Fog Light | ||
| Headlight | ||
| Illumination and Taillight | ||
| Rear Window Defogger | ||
| Stop Light | ||
| Vehicle Dynamics Integrated Management (for Hybrid Vehicle) | ||
| Vehicle Proximity Notification System | ||
| 50A | PTC NO. 1 | Air Conditioning |
| 50A | PTC NO. 2 | Air Conditioning |
| 60A | OIL PMP | Hybrid System and Shift Control System |
| 80A | FAN NO. 1 | Cooling Fan |
| 80A | P/I-B NO. 2 | Engine Control |
| 100A | P/I DC/DC | Automatic Light Control, Light Auto Turn Off System and Light Reminder |
| Door Lock Control, Luggage Compartment Door Opener and Closer and Theft Deterrent | ||
| Dynamic Radar Cruise Control | ||
| Front Fog Light | ||
| Headlight | ||
| Illumination and Taillight | ||
| Rear Sunshade | ||
| Rear Window Defogger | ||
| Vehicle Dynamics Integrated Management (for Hybrid Vehicle) | ||
| 150A | DC/DC | Hybrid System and Shift Control System |
Engine Room R/B And J/B No. 1 Fuse Identification Legend
| See: Engine Room R/B And J/B No. 1 Fuse Identification Legend |