LEMON Manuals: Even more car manuals for everyone: 1960-2025
Home >> Lexus >> 2017 >> NX 200t Base, AWD >> Repair and Diagnosis (Single Page) >> Electrical >> Fuses & Circuit Breakers >> OEM Junction Block, Ecu & Fuse/Relay Locations >> Junction Block Fuse, Relay & Circuit Identification >> Instrument Panel Junction Block Assembly - Instrument Panel Reinforcement >> Notes
April 5, 2026: LEMON Manuals is launched! Read the announcement.

Instrument Panel Junction Block Assembly - Instrument Panel Reinforcement: Notes

For additional information, refer to Figure.

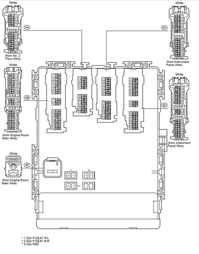
Fig 1: Instrument Panel J/B Assembly (1 Of 3)
G00585988Courtesy of © TOYOTA, LICENSE AGREEMENT TMS1002
Fig 2: Instrument Panel J/B Assembly (2 Of 3)
G00585989Courtesy of © TOYOTA, LICENSE AGREEMENT TMS1002
Fig 3: Instrument Panel J/B Assembly (3 Of 3)
G00585990Courtesy of © TOYOTA, LICENSE AGREEMENT TMS1002
Instrument Panel Junction Block Assembly Fuse Identification Legend

FUSE
5A ACC
5A BKUP LP
5A ECU-IG NO. 4
5A EPS-IG
5A IG2 NO. 1
5A IG2 NO. 3
5A METER NO. 2
7.5A ECU-IG NO. 3
7.5A ECU-IG NO. 5
7.5A IG2 NO. 2
7.5A OBD
7.5A PANEL
7.5A STOP
10A A/BAG
10A D/L NO. 2
10A ECU-IG NO. 1
10A ECU-IG NO. 2
10A S/HTR F/L
10A TAIL
15A P/OUTLET NO. 1
15A P/OUTLET NO. 2
15A WASHER
15A WIPER RR
20A DOOR F/L
20A DOOR F/R
20A DOOR R/L
20A S/ROOF
20A TI&TE
25A WIPER
30A P/SEAT F/L
30A P/SEAT R/L
30A P/SEAT R/R
30A PBD