LEMON Manuals: Even more car manuals for everyone: 1960-2025
Home >> Lexus >> 2017 >> NX 300h >> Repair and Diagnosis (Single Page) >> Electrical >> Fuses & Circuit Breakers >> OEM Junction Block, Ecu & Fuse/Relay Locations >> Relay Block Identification >> Engine Room Relay Block Assembly And Engine Room Junction Block Assembly No. 1- Front Fender Apron LH >> Engine Room Relay Block Assembly and Engine Room Junction Block No. 1 Assembly Inner Circuit
April 5, 2026: LEMON Manuals is launched! Read the announcement.

Engine Room Relay Block Assembly and Engine Room Junction Block No. 1 Assembly Inner Circuit

Fig 1: Engine Room R/B And J/B Assembly No. 1 Circuit Diagram (1 Of 3)
G00586002Courtesy of © TOYOTA, LICENSE AGREEMENT TMS1002
Fig 2: Engine Room R/B And J/B Assembly No. 1 Circuit Diagram (2 Of 3)
G00586003Courtesy of © TOYOTA, LICENSE AGREEMENT TMS1002
ENGINE ROOM R/B AND J/B No. 1 INNER CIRCUIT RELAY IDENTIFICATION

RELAY DESCRIPTION
H-LP LH/DIMMER Relay
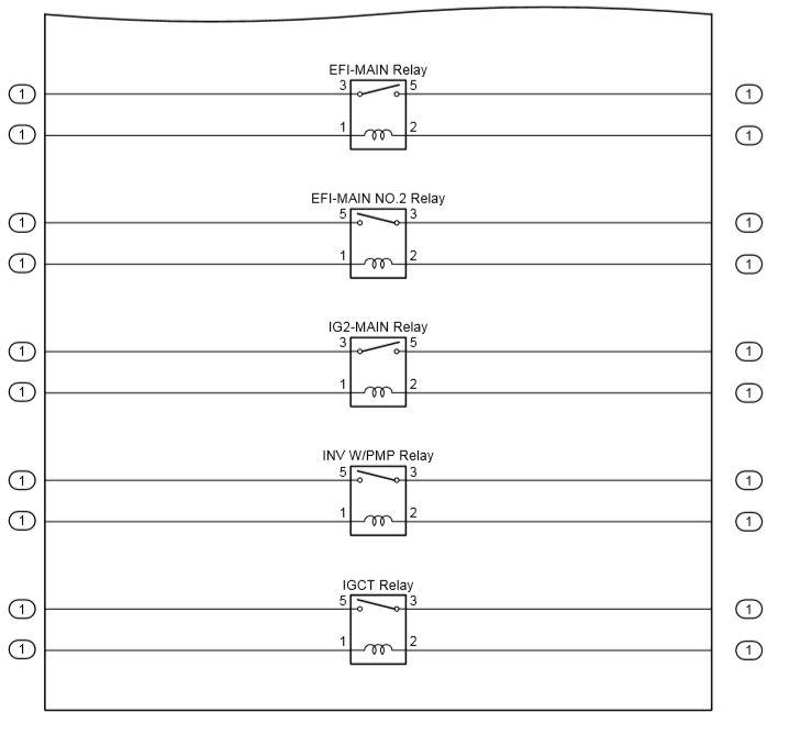
Fig 3: Engine Room R/B And J/B Assembly No. 1 Circuit Diagram (3 Of 3)
G00586004Courtesy of © TOYOTA, LICENSE AGREEMENT TMS1002
ENGINE ROOM R/B AND J/B No. 1 INNER CIRCUIT RELAY IDENTIFICATION

RELAY DESCRIPTION
EFI-MAIN Relay
EFI-MAIN NO. 2 Relay
IG2-MAIN Relay
INV W/PMP Relay
IGCT Relay