LEMON Manuals: Even more car manuals for everyone: 1960-2025
Home >> Lexus >> 2023 >> ES 300h Base >> Repair and Diagnosis (Single Page) >> Engine Performance >> System >> Engine Control System (A25A-FXS) - Diagnostic Codes (15 Of 20) >> SFI System >> DTC P12D0-13: Fuel Pump Control (All Phase) Circuit Open; DTC P12D1-13: Fuel Pump Control (U Phase) Circuit Open; DTC P12D2-13: Fuel Pump Control (V Phase) Circuit Open; DTC P12D3-13: Fuel Pump Control (W Phase) Circuit Open [06/2018 - 08/2020] >> Monitor Description
April 5, 2026: LEMON Manuals is launched! Read the announcement.

Monitor Description

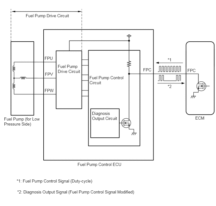
The fuel pump control ECU monitors the fuel pump drive circuit.

When a malfunction is detected in the fuel pump drive circuit, the diagnosis output circuit in the fuel pump control ECU modifies the operation signal sent by the ECM to indicate that there is a malfunction.

When the fuel pump control ECU operation duty ratio is 3 to 65% and the FPU, FPV or FPW terminal voltage is less than a certain value for 3 seconds or more, the diagnosis output circuit in the fuel pump control ECU modifies the operation signal sent by the ECM to indicate that there is a malfunction, and the ECM stores a DTC.

GTY831321Courtesy of © TOYOTA, LICENSE AGREEMENT TMS1002