LEMON Manuals: Even more car manuals for everyone: 1960-2025
Home >> Lincoln >> 2006 >> LS >> Repair and Diagnosis >> Brakes >> Anti-Lock Brakes >> Vehicle Dynamic Systems >> Diagnosis And Testing >> Anti-Lock Control >> Pinpoint Tests >> Pinpoint Test A: No Communication With The Anti-lock Brake System (ABS) Module >> Pinpoint Test A: No Communication With The Abs Module
April 5, 2026: LEMON Manuals is launched! Read the announcement.

Pinpoint Test A: No Communication With The Abs Module

CAUTION: Use the Flex Probe Kit for all test connections to prevent damage to the wiring terminals. Do not use standard multimeter probes.
  1. A1 CHECK THE VOLTAGE TO THE ABS MODULE 
    • Key in OFF position.
    • Disconnect: ABS Module C155.
    • Key in ON position.
    • Measure the voltage between ABS module C155-1, circuit 30-CF13 (RD), harness side and ground; and between ABS module C155-32, circuit 30-CF6B (RD), harness side and ground; and between ABC module C155-4, circuit 20-CF6A (PK/YE), harness side and ground; and between ABS module C155-4, circuit 20-CF6A (PK/YE), harness side and ground.
      Fig 1: Checking Voltage To ABS Module
      G04690040Courtesy of FORD MOTOR CO.
    • Is the voltage greater than 10 volts? 

    Yes  : GO to A2  .

    No  : VERIFY power distribution box (PDB) fuse 3 (5A) is OK. If OK, REPAIR the circuit in question. REPEAT the self-test.

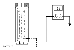
  2. A2 CHECK THE ABS MODULE GROUNDS 
    • Key in OFF position.
    • Measure the resistance between ABS module C155-16, circuit 31-CF6C (BK/YE), harness side and ground; and between ABS module C155-47 circuit 31-CF6D (BK) harness side and ground.
      Fig 2: Checking ABS Module Grounds
      G04690041Courtesy of FORD MOTOR CO.
    • Are the resistances less than 5 ohms? 

    Yes  : CHECK the module communications network. REFER to MODULE COMMUNICATIONS NETWORK .

    No  : REPAIR the circuit in question. REPEAT the self-test.