LEMON Manuals: Even more car manuals for everyone: 1960-2025
Home >> Mazda >> 2006 >> 6 Mazdaspeed >> Repair and Diagnosis >> Engine Performance >> System >> On-Board Diagnostic [Engine Control System L3 With TC) >> DTC P0108 >> Notes
April 5, 2026: LEMON Manuals is launched! Read the announcement.

DTC P0108: Notes

DTC P0108 DETECTION CONDITION AND POSSIBLE CAUSES

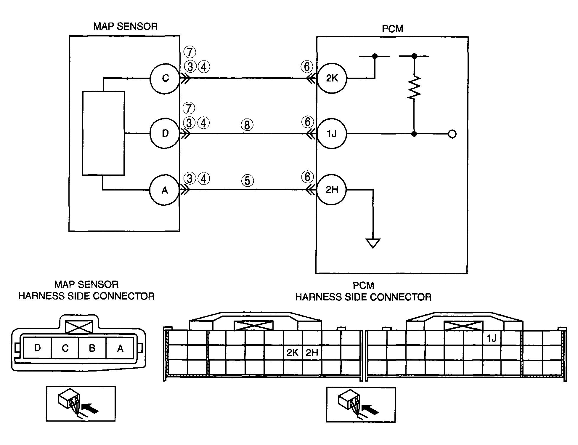
DTC P0108 MAP sensor circuit high input
DETECTION CONDITION 
  • PCM monitors input voltage from the MAP sensor when the intake air temperature is above -10°C {14°F}  . If the input voltage is above 4.9 V  , the PCM determines that MAP sensor circuit has a malfunction.

Diagnostic support note 
  • This is a continuous monitor (CCM).
  • MIL illuminates if the PCM detects the above malfunction condition during first drive cycle.
  • FREEZE FRAME DATA is available.
  • DTCs are stored in the PCM memory.
POSSIBLE CAUSE 
  • MAP sensor malfunction
  • Connector or terminal malfunction
  • Open circuit in the wiring harness between MAP sensor terminal A and PCM terminal 2H
  • Open circuit in the wiring harness between MAP sensor terminal D and PCM terminal 1J
  • MAP sensor signal circuit short to the constant voltage supply circuit
  • PCM malfunction
G04324095Courtesy of MAZDA MOTORS CORP.