LEMON Manuals: Even more car manuals for everyone: 1960-2025
Home >> Mazda >> 2006 >> 6 Mazdaspeed >> Repair and Diagnosis >> Engine Performance >> System >> On-Board Diagnostic [Engine Control System L3 With TC) >> DTC P2006 >> Notes
April 5, 2026: LEMON Manuals is launched! Read the announcement.

DTC P2006: Notes

DTC P2006 DETECTION CONDITION AND POSSIBLE CAUSES

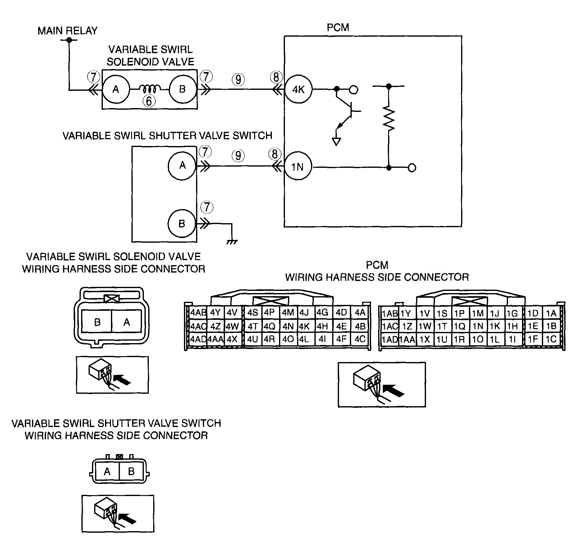
DTC P2006 Variable swirl control system shutter valve stuck closed
DETECTION CONDITION 
  • PCM monitors the mass variable swirl shutter valve position using the variable swirl shutter valve switch. If PCM turns the variable swirl solenoid valve off but the variable swirl position still remains closed (variable swirl shutter valve switch is off), the PCM determines that the variable swirl shutter valve is stuck closed.

Diagnostic support note 
  • This is a continuous monitor (CCM).
  • MIL illuminates if the PCM detects the above malfunction condition in two consecutive drive cycles or in one drive cycle while the DTC for the same malfunction has been stored in the PCM.
  • PENDING CODE is available if the PCM detects the above malfunction condition during the first drive cycle.
  • FREEZE FRAME DATA is available.
  • DTCs are stored in PCM memory.
POSSIBLE CAUSE 
  • ECT sensor malfunction
  • TP sensor malfunction
  • CKP sensor malfunction
  • Variable swirl solenoid valve malfunction
  • Variable swirl shutter valve malfunction (stuck closed)
  • Variable swirl shutter valve actuator malfunction (stuck closed).
  • Short to ground circuit between variable swirl solenoid valve terminal B and PCM terminal 4K
  • Short to ground in the wiring harness between variable swirl shutter valve switch terminal A and PCM terminal 1N
  • PCM malfunction
G04324134Courtesy of MAZDA MOTORS CORP.