LEMON Manuals: Even more car manuals for everyone: 1960-2025
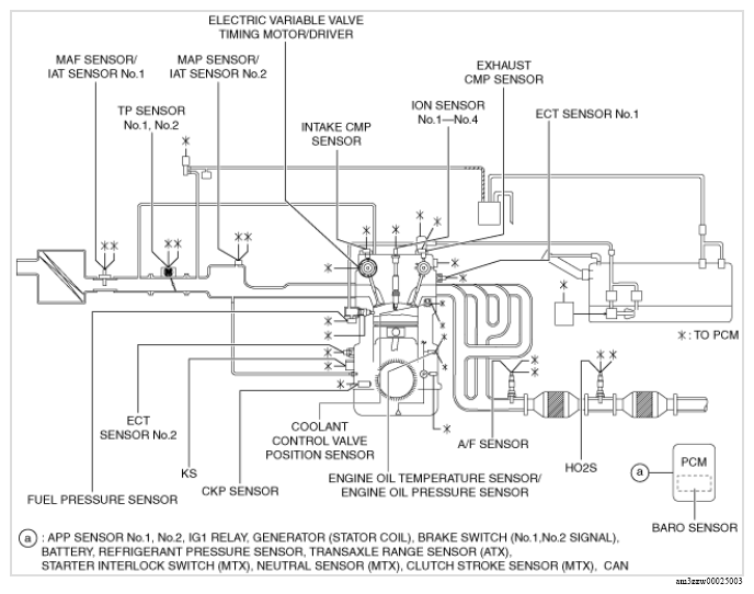
Home >> Mazda >> 2022 >> 3 Base >> Repair and Diagnosis >> Engine Performance >> Engine Control Systems >> Engine Control System (VIN 7/VIN L) >> Control System Diagram >> Except U.S.A. and CANADA
April 5, 2026: LEMON Manuals is launched! Read the announcement.

Except U.S.A. and CANADA

G13175424Courtesy of MAZDA MOTORS CORP.