LEMON Manuals: Even more car manuals for everyone: 1960-2025
Home >> Mazda >> 2022 >> 3 Base >> Repair and Diagnosis >> Engine Performance >> Engine Control Systems >> Engine Control System (VIN 7/VIN L) >> Control System Diagram >> U.S.A. and CANADA
April 5, 2026: LEMON Manuals is launched! Read the announcement.

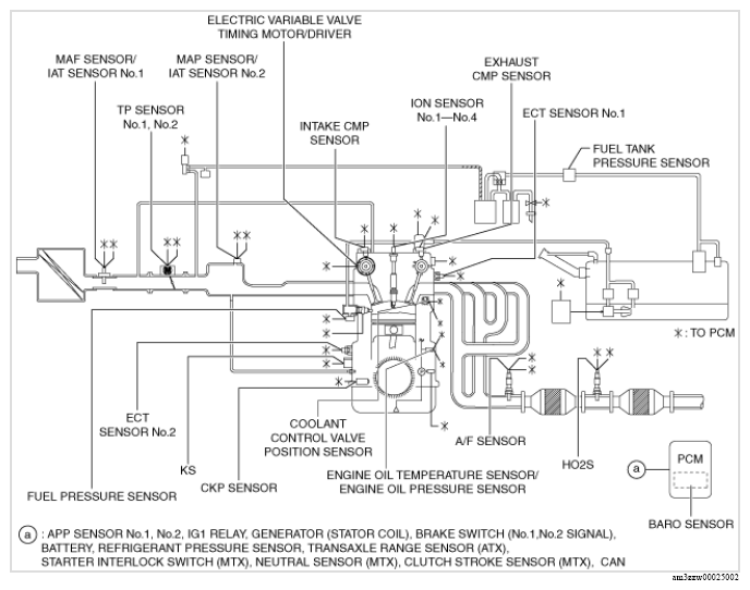
U.S.A. and CANADA

G13175423Courtesy of MAZDA MOTORS CORP.