| 1 |
Engine running, signal |
|
| 10 |
Yaw rate, lateral and longitudinal acceleration sensor, signal |
8D |
| 10 |
Yaw rate, lateral and longitudinal acceleration sensor, signal |
14E |
| 11 |
CRUISE CONTROL lever, signal |
|
| 11 |
CRUISE CONTROL lever, signal |
|
| 12 |
Combination switch, status |
|
| 12 |
Combination switch, status |
|
| 13 |
DISTRONIC, status |
|
| 13 |
DISTRONIC, status |
|
| 13 |
DISTRONIC, status |
|
| 14 |
Wheel speed, signal |
9D |
| 14 |
Wheel speed, signal |
13E |
| 15 |
Wheel rotation direction, signal |
9D |
| 15 |
Wheel rotation direction, signal |
13E |
| 16 |
GPS, signal |
17G |
| 16 |
GPS, signal |
18K |
| 16 |
GPS, signal |
29E |
| 16 |
GPS, signal |
25E |
| 16 |
GPS, signal |
25B |
| 17 |
Steering angle, signal |
|
| 17 |
Steering angle, signal |
|
| 18 |
Close range radar sensors, signal |
18D |
| 19 |
Far range radar sensor, signal |
17D |
| 2 |
Drivetrain operational, signal |
|
| 20 |
Accelerator pedal sensor, signal |
2H |
| 20 |
Accelerator pedal sensor, signal |
|
| 21 |
Shift stage, request |
5H |
| 21 |
Shift stage, request |
4F |
| 21 |
Shift stage, request |
10E |
| 22 |
Stage limitation, request |
4F |
| 22 |
Stage limitation, request |
10E |
| 22 |
Stage limitation, request |
|
| 23 |
Engine torque, increase request |
11E |
| 23 |
Engine torque, increase request |
|
| 24 |
Engine torque, reduce request |
11E |
| 24 |
Engine torque, reduce request |
|
| 25 |
Service brake braking torque, request |
11E |
| 26 |
Service brake braking torque, actuation |
6E |
| 27 |
Instrument cluster message, request |
10J |
| 27 |
Instrument cluster message, request |
|
| 27 |
Instrument cluster message, request |
|
| 28 |
Warning tone, request |
10H |
| 28 |
Warning tone, request |
|
| 28 |
Warning tone, request |
|
| 29 |
Warning lamp, request |
11J |
| 29 |
Warning lamp, request |
|
| 29 |
Warning lamp, request |
|
| 3 |
Gear range, status |
|
| 3 |
Gear range, status |
|
| 30 |
Switch off radar sensor system, request |
20C |
| 4 |
Parking brake indicator switch, status |
17G |
| 4 |
Parking brake indicator switch, status |
18J |
| 5 |
Brake light switch, status |
9E |
| 6 |
Braking torque, signal |
15E |
| 7 |
ESP®, status |
14E |
| 8 |
Standstill coordinator, status |
14E |
| 9 |
Available torque, signal |
|
| A1 |
Instrument cluster |
10J |
| A1e59 |
DISTRONIC warning lamp |
8K |
| A1h1 |
Warning buzzer |
9J |
| A1p13 |
Multifunction display |
11J |
| A2 |
Radio |
24G |
| A2/30 |
Navigation module |
24B |
| A2/30-1 |
Cradle for navigation module |
24C |
| A2/56 |
Radio with auto pilot system |
27G |
| A28/11 |
Multifunction antenna |
28C |
| A40/3 |
COMAND control unit |
30G |
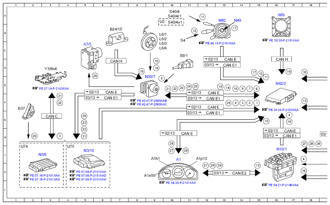
| A7/3 |
Traction system hydraulic unit |
5C |
| A89 |
DISTRONIC electric controller unit |
16A |
| B24/15 |
Yaw rate, lateral and longitudinal acceleration sensor |
7B |
| B29/2 |
DISTRONIC sensor (DTR) / left front bumper |
19B |
| B29/3 |
DISTRONIC sensor (DTR) / right front bumper |
19B |
| B37 |
Accelerator pedal sensor |
1F |
| CAN A |
Telematics CAN |
24E |
| CAN B |
Interior CAN |
21K |
| CAN C |
Drive train CAN |
3G |
| CAN E |
Chassis CAN |
6E |
| CAN E |
Chassis CAN |
13D |
| CAN E |
Chassis CAN |
12F |
| CAN E |
Chassis CAN |
12F |
| CAN E |
Chassis CAN |
17H |
| CAN E |
Chassis CAN |
11H |
| CAN E1 |
Chassis CAN 1 |
6F |
| CAN E1 |
Chassis CAN 1 |
13D |
| CAN E1 |
Chassis CAN 1 |
12F |
| CAN E1 |
Chassis CAN 1 |
12G |
| CAN E1 |
Chassis CAN 1 |
20H |
| CAN E1 |
Chassis CAN 1 |
17H |
| CAN E2 |
Chassis CAN 2 |
14K |
| CAN H |
Vehicle dynamics CAN |
16D |
| CAN H |
Vehicle dynamics CAN |
7D |
| CAN S |
Sensor CAN |
19D |
| Code 508 |
Navigation module preinstallation |
23B |
| Code 509 |
Navigation module |
23B |
| Code 510 |
Audio 20 with CD changer |
23F |
| Code 511 |
Audio 50 APS incl. DVD changer |
26F |
| Code 512 |
COMAND APS with DVD changer |
29F |
| Code 523 |
Audio 20 radio |
23F |
| Code 525 |
Audio 50 APS radio (CD) |
26F |
| Code 527 |
COMAND APS (with navigation) |
29F |
| L6/1 |
Left front axle RPM sensor |
9B |
| L6/2 |
Right front axle RPM sensor |
9B |
| L6/3 |
Left rear axle RPM sensor |
9C |
| L6/4 |
Right rear axle RPM sensor |
9C |
| N10/1 |
Front SAM control unit with fuse and relay module |
16J |
| N3/10 |
ME-SFI [ME] control unit |
5J |
| N3/9 |
CDI control unit |
2J |
| N30/7 |
Premium Electronic Stability Program control unit |
9E |
| N49 |
Steering angle sensor |
14A |
| N62/2 |
Video and radar sensor system control unit |
16E |
| N80 |
Steering column module control unit |
13A |
| S12 |
Parking brake indicator switch |
20J |
| S4 |
Combination switch |
11C |
| S40/4 |
Cruise control lever |
10A |
| S40/4r1 |
DISTRONIC control |
10A |
| S40/4v1 |
SPEEDTRONIC light emitting diode |
10A |
| S9/1 |
Stop lamp switch |
11C |
| U2 |
Valid for all except USA |
9A |
| U74 |
Valid for diesel engines |
1J |
| U75 |
Valid for gasoline engines |
4J |
| Y3/8n4 |
Fully integrated transmission control unit |
3D |