| 1 |
Engine running, signal |
14G |
| 1 |
Engine running, signal |
7F |
| 10 |
CRUISE CONTROL lever, signal |
16F |
| 10 |
CRUISE CONTROL lever, signal |
9F |
| 10 |
CRUISE CONTROL lever, signal |
22E |
| 11 |
Wheel speed, signal |
12D |
| 11 |
Wheel speed, signal |
10H |
| 11 |
Wheel speed, signal |
9F |
| 12 |
Wheel rotation direction, signal |
12D |
| 12 |
Wheel rotation direction, signal |
10H |
| 12 |
Wheel rotation direction, signal |
9F |
| 13 |
ESP®, status |
11D |
| 13 |
ESP®, status |
7E |
| 14 |
Steer Assist, status |
15D |
| 14 |
Steer Assist, status |
7E |
| 15 |
Electric power steering, status |
|
| 15 |
Electric power steering, status |
|
| 16 |
Far range radar sensor, signal |
|
| 17 |
Object information, data package |
|
| 18 |
Lane data, signal |
7G |
| 19 |
Electric power steering torque sensor, signal |
4B |
| 19 |
Electric power steering torque sensor, signal |
8E |
| 19 |
Electric power steering torque sensor, signal |
13D |
| 2 |
Drivetrain operational, signal |
14G |
| 2 |
Drivetrain operational, signal |
7F |
| 20 |
GPS, signal |
8E |
| 20 |
GPS, signal |
25C |
| 20 |
GPS, signal |
16E |
| 21 |
Available torque, signal |
9E |
| 21 |
Available torque, signal |
11D |
| 21 |
Available torque, signal |
1H |
| 22 |
Braking torque, signal |
9E |
| 22 |
Braking torque, signal |
11D |
| 23 |
Tire pressure monitor, message |
14D |
| 23 |
Tire pressure monitor, message |
9E |
| 24 |
Tire pressure loss warning message, request |
7E |
| 24 |
Tire pressure loss warning message, request |
11D |
| 25 |
Trailer recognition, status |
7E |
| 25 |
Trailer recognition, status |
25B |
| 25 |
Trailer recognition, status |
17E |
| 26 |
Yaw rate, lateral and longitudinal acceleration sensor, signal |
2H |
| 26 |
Yaw rate, lateral and longitudinal acceleration sensor, signal |
11D |
| 26 |
Yaw rate, lateral and longitudinal acceleration sensor, signal |
10H |
| 26 |
Yaw rate, lateral and longitudinal acceleration sensor, signal |
7E |
| 27 |
Steering wheel angle sensor, signal |
25E |
| 28 |
Steering angle, signal |
16F |
| 28 |
Steering angle, signal |
8E |
| 29 |
Combination switch, status |
8E |
| 29 |
Combination switch, status |
22F |
| 29 |
Combination switch, status |
16F |
| 29 |
Combination switch, status |
10G |
| 3 |
Close range radar sensors, signal |
7H |
| 3 |
Close range radar sensors, signal |
5J |
| 30 |
Accelerator pedal position, signal |
9E |
| 30 |
Accelerator pedal position, signal |
15G |
| 31 |
DISTRONIC PLUS, status |
|
| 31 |
DISTRONIC PLUS, status |
|
| 32 |
Brake pedal, status |
|
| 32 |
Brake pedal, status |
|
| 33 |
Engine torque, increase request |
|
| 33 |
Engine torque, increase request |
|
| 33 |
Engine torque, increase request |
|
| 34 |
Engine torque, reduce request |
|
| 34 |
Engine torque, reduce request |
|
| 34 |
Engine torque, reduce request |
|
| 35 |
Engage targeted gear, request |
|
| 35 |
Engage targeted gear, request |
|
| 35 |
Engage targeted gear, request |
|
| 35 |
Engage targeted gear, request |
|
| 36 |
Braking torque reduction, request |
|
| 36 |
Braking torque reduction, request |
|
| 37 |
Braking torque increase, request |
|
| 37 |
Braking torque increase, request |
|
| 38 |
Traction system hydraulic unit, actuation |
1D |
| 39 |
Electric power steering, request |
6C |
| 39 |
Electric power steering, request |
12E |
| 4 |
Radar sensor system operational, status |
|
| 40 |
Electric power steering actuator motor, actuation |
3A |
| 41 |
Warning and system messages, request |
|
| 41 |
Warning and system messages, request |
|
| 42 |
Warning tone, request |
15C |
| 42 |
Warning tone, request |
11E |
| 43 |
Hands-Off-Detection, status |
|
| 43 |
Hands-Off-Detection, status |
|
| 43 |
Hands-Off-Detection, status |
|
| 44 |
Steer Assist status indication, request |
16C |
| 44 |
Steer Assist status indication, request |
13C |
| 45 |
Light-emitting diode actuation |
21F |
| 5 |
Parking brake indicator switch, status |
22B |
| 6 |
Parking brake, status |
|
| 6 |
Parking brake, status |
|
| 7 |
Gear range, status |
16H |
| 7 |
Gear range, status |
14G |
| 7 |
Gear range, status |
8F |
| 8 |
Automatic transmission mode button, status |
22B |
| 8 |
Automatic transmission mode button, status |
16E |
| 8 |
Automatic transmission mode button, status |
14H |
| 8 |
Automatic transmission mode button, status |
21H |
| 9 |
Transmission mode, signal |
8F |
| 9 |
Transmission mode, signal |
16H |
| 9 |
Transmission mode, signal |
14G |
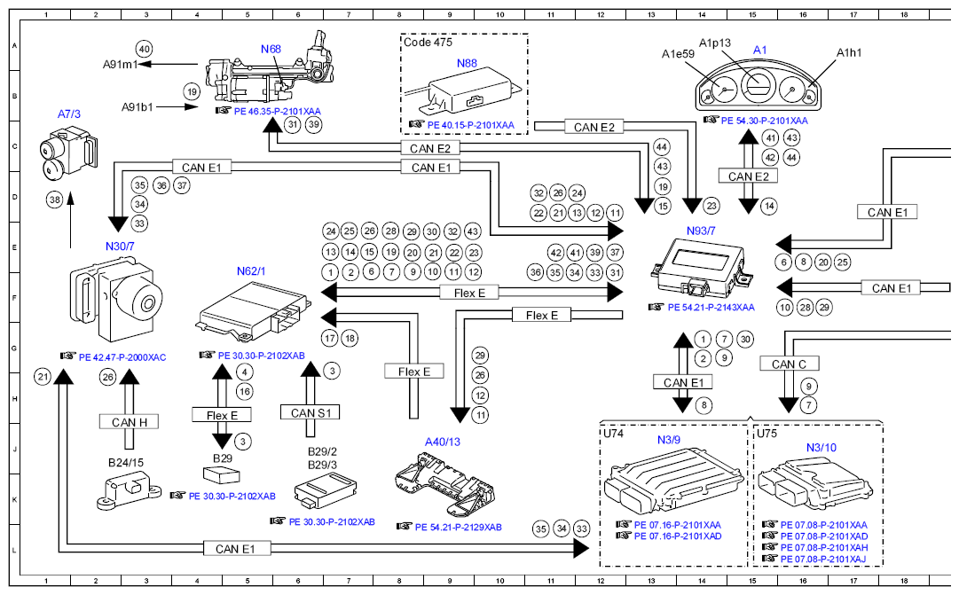
| A1 |
Instrument cluster |
15A |
| A1e59 |
DISTRONIC warning lamp |
13A |
| A1h1 |
Warning buzzer |
17A |
| A1p13 |
Multifunction display |
14A |
| A2 |
Radio |
27E |
| A40/13 |
Stereo multifunction camera |
9J |
| A40/3 |
COMAND control unit |
30E |
| A7/3 |
Traction system hydraulic unit |
1B |
| A91b1 |
Electric power steering torque sensor |
3B |
| A91m1 |
Electric power steering actuator motor |
2A |
| B24/15 |
Yaw rate, lateral and longitudinal acceleration sensor |
2J |
| B29 |
Front long-range radar sensor |
4J |
| B29/2 |
DISTRONIC sensor (DTR) / left front bumper |
6J |
| B29/3 |
DISTRONIC sensor (DTR) / right front bumper |
6J |
| CAN B |
Interior CAN |
27C |
| CAN B |
Interior CAN |
27B |
| CAN C |
Drive train CAN |
16G |
| CAN C |
Drive train CAN |
20G |
| CAN E1 |
Chassis CAN 1 |
13H |
| CAN E1 |
Chassis CAN 1 |
8D |
| CAN E1 |
Chassis CAN 1 |
4D |
| CAN E1 |
Chassis CAN 1 |
18D |
| CAN E1 |
Chassis CAN 1 |
18F |
| CAN E1 |
Chassis CAN 1 |
5L |
| CAN E2 |
Chassis CAN 2 |
15D |
| CAN E2 |
Chassis CAN 2 |
12C |
| CAN E2 |
Chassis CAN 2 |
8C |
| CAN H |
Vehicle dynamics CAN |
3J |
| CAN S1 |
Radar CAN 1 |
6H |
| Code 475 |
Tire pressure monitor |
8A |
| Code 505 |
Radio 20 NTG5, non-navigation-capable |
26E |
| Code 522 |
Audio 20 radio |
26E |
| Code 531 |
COMAND APS |
29E |
| Code 550 |
Trailer hitch |
29A |
| Flex E |
Chassis FlexRay |
9F |
| Flex E |
Chassis FlexRay |
8H |
| Flex E |
Chassis FlexRay |
11F |
| Flex E |
Chassis FlexRay |
4H |
| LIN 1 |
Instrument panel LIN |
21B |
| N10/1 |
Front SAM control unit with fuse and relay module |
24B |
| N28/1 |
Trailer recognition control unit |
30B |
| N3/10 |
ME-SFI [ME] control unit |
16J |
| N3/9 |
CDI control unit |
13J |
| N30/7 |
Premium Electronic Stability Program control unit |
2E |
| N49 |
Steering angle sensor |
25F |
| N62/1 |
Radar sensors control unit |
5F |
| N68 |
Electrical power steering control unit |
5A |
| N80 |
Steering column module control unit |
23E |
| N88 |
Tire pressure monitor control unit |
9A |
| N93/7 |
Chassis gateway control unit |
14E |
| S12 |
Parking brake indicator switch |
21B |
| S16/12 |
Automatic transmission mode button |
19A |
| S4 |
Combination switch |
21F |
| S40/4 |
Cruise control lever |
20D |
| S40/4r1 |
DISTRONIC control |
20D |
| S40/4s1 |
Resume from memory switch |
20E |
| S40/4s2 |
Decelerate and set switch |
20E |
| S40/4s3 |
Accelerate and set switch |
20E |
| S40/4s4 |
OFF switch |
20F |
| S40/4s6 |
SPEEDTRONIC switch |
20F |
| S40/4v1 |
SPEEDTRONIC light emitting diode |
20F |
| U2 |
Valid for all except USA |
20F |
| U2 |
Valid for all except USA |
20F |
| U74 |
Valid for diesel engines |
12J |
| U75 |
Valid for gasoline engines |
15J |
| Y3/8n4 |
Fully integrated transmission control unit |
20J |