LEMON Manuals: Even more car manuals for everyone: 1960-2025
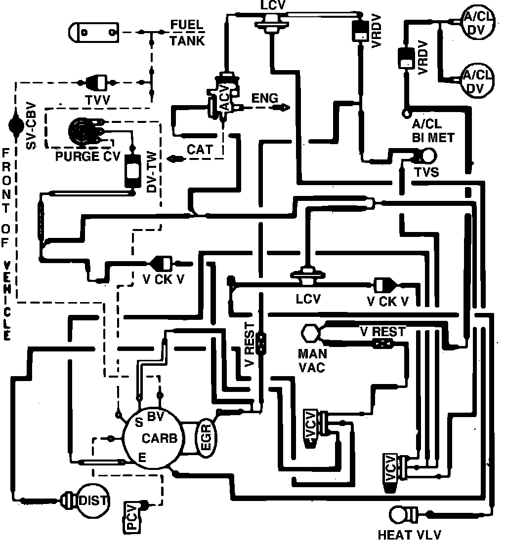
Home >> Mercury >> 1982 >> Capri V8-302 5.0L >> Repair and Diagnosis >> Powertrain Management >> Emission Control Systems >> Diagrams >> Fig. 78 Calib. Code 2-21S-R0 Calif.
April 5, 2026: LEMON Manuals is launched! Read the announcement.

Fig. 78 Calib. Code 2-21S-R0 Calif.

Vacuum hose routing: