LEMON Manuals: Even more car manuals for everyone: 1960-2025
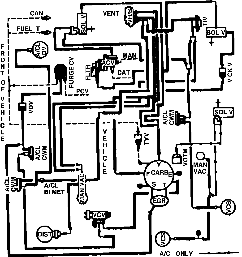
Home >> Mercury >> 1982 >> Zephyr L4-140 2.3L SOHC >> Repair and Diagnosis >> Powertrain Management >> Emission Control Systems >> Diagrams >> Fig. 34 Calib. Code 2-05N-R0 Calif.
April 5, 2026: LEMON Manuals is launched! Read the announcement.

Fig. 34 Calib. Code 2-05N-R0 Calif.

Vacuum hose routing: