LEMON Manuals: Even more car manuals for everyone: 1960-2025
Home >> Nissan-Datsun >> 2007 >> Sentra SE-R >> Repair and Diagnosis >> External Pages >> Different car >> Section 63 (Body, Lock & Security System) >> Service Information >> Power Door Lock System >> Passenger Select Unlock Relay Circuit Inspection (With Intelligent Key)
April 5, 2026: LEMON Manuals is launched! Read the announcement.

Passenger Select Unlock Relay Circuit Inspection (With Intelligent Key)

WARNING: This page is about a different car, the 2009 Nissan Sentra. However, it is still accessible from the selected car via links, so may be relevant.
  1. CHECK PASSENGER SELECT UNLOCK RELAY CIRCUIT
    NOTE: Passenger select unlock relay must remain connected during this step.
    1. Turn ignition switch OFF.
    2. Disconnect BCM and inoperative rear door lock actuator.
    3. Check continuity between BCM connector M20 (A) terminal 65 and rear door lock actuator LH connector D202 (B) terminal 2 or rear door lock actuator RH connector D302 (C) Terminal 2.

      65 - 2 : Continuity should exist. 

    4. Check continuity between BCM connector M20 (A) terminal 65 and body ground.

      65 - Ground : Continuity should not exist. 

      Fig 1: Checking Continuity Between BCM Connector M20 Terminal 65 And Body Ground
      G04927582Courtesy of NISSAN MOTOR CO., U.S.A.

      OK or NG 

      OK: GO TO  4.

      NG: GO TO 2.

  2. CHECK PASSENGER SELECT UNLOCK RELAY INPUT
    1. Disconnect passenger select unlock relay.
    2. Check continuity between BCM connector M20 (A) terminal 66 and passenger select unlock relay connector M14 (B) terminal 3.

      66 - 3 : Continuity should exist. 

    3. Check continuity between BCM connector M20 (A) terminal 66 and body ground.

      66 - Ground : Continuity should not exist. 

      Fig 2: Checking Continuity Between BCM Connector M20 Terminal 66 And Body Ground
      G04927583Courtesy of NISSAN MOTOR CO., U.S.A.

      OK or NG 

      OK: GO TO 3.

      NG: Repair or replace harness between BCM and relay.

  3. CHECK PASSENGER SELECT UNLOCK RELAY OUTPUT
    1. Disconnect inoperative rear door lock actuator.
    2. Check continuity between passenger select unlock relay connector M14 (A) terminal 4 and rear door lock actuator LH connector D202 (B) or rear door lock actuator RH connector D302 (C) terminal 1.

      4 - 1 : Continuity should exist. 

    3. Check continuity between passenger select unlock relay connector M14 (A) terminal 4 and ground.

      4 - Ground : Continuity should not exist. 

      Fig 3: Checking Continuity Between Passenger Select Unlock Relay Connector M14 Terminal 4 And Ground
      G04927584Courtesy of NISSAN MOTOR CO., U.S.A.

      OK or NG 

      OK: Replace passenger select unlock relay.

      NG: Repair or replace harness between relay and actuator.

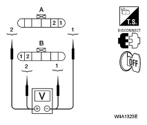
  4. CHECK REAR DOOR LOCK ACTUATOR ASSEMBLY
    1. Reconnect BCM.
    2. Check voltage between rear door lock actuator connector LH D202 (A) or rear door lock actuator connector RH D302 (B) terminals 1 and 2.
      VOLTAGE SPECIFICATION

      Connector Terminals Condition Voltage (V) (Approx.)
      (+) (-)
      A: D202 (LH)
      B: D302 (RH)
      2 1 Main power window and door lock/unlock switch is turned to LOCK 0 → Battery voltage
      Fig 4: Checking Voltage Between Rear Door Lock Actuator Connector LH D202 And RH D302 (B) Terminals 1
      G04927585Courtesy of NISSAN MOTOR CO., U.S.A.
    3. Check voltage between rear door lock actuator connector LH D202 (A) or rear door lock actuator connector RH D302 (B) terminals 1 and 2.
      VOLTAGE SPECIFICATION

      Connector Terminals Condition Voltage (V) (Approx.)
      (+) (-)
      A: D202 (LH)
      B: D302 (RH)
      1 2 Main power window and door lock/unlock switch is turned to UNLOCK 0 → Battery voltage
      Fig 5: Checking Voltage Between Rear Door Lock Actuator Connector And Rear Door Lock Actuator Connector Terminals 1
      G04927586Courtesy of NISSAN MOTOR CO., U.S.A.

      OK or NG 

      OK: Replace rear door lock actuator. Refer to "REMOVAL AND INSTALLATION ".

      NG: Repair or replace harness between actuator and splice.