LEMON Manuals: Even more car manuals for everyone: 1960-2025
Home >> Oldsmobile >> 1987 >> Calais FWD L4-151 2.5L >> Repair and Diagnosis >> Powertrain Management >> Ignition System >> Ignition Control Module >> Technical Service Bulletins >> Engine Controls - Revised Chart A3, No Start
April 5, 2026: LEMON Manuals is launched! Read the announcement.

Engine Controls - Revised Chart A3, No Start


88oldsmobile21

SUBJECT: INTERMITTENT NO START CONDITION (REPLACE DIS CRANKSHAFT SENSOR) AND SERVICE MANUAL UPDATE - ENGINE "CRANKS BUT WON'T RUN" - REVISED FACING PAGE AND CHART
1987-89 CUTLASS CIERA AND CUTLASS
MODELS/YEARS: CALAIS WITH 2.5L (VIN CODE R OR U)
ENGINE

NUMBER: 89-T-15

CORP. REF. NO: 816525R/836412

DATE: November 1988

SECTION: 6D, 6E

This bulletin cancels and replaces Dealer Technical Bulletin 88-T-95 date August 1988. This bulletin contains the original information in 88-T-95 and revises Chart A-3 (Page 2 of 3), "Engine Cranks But Won't Run", diagnostic chart of the 1987 through 1989 Cutlass Calais (VIN Code U) and Cutlass Ciera (VIN Code R) with 2.5L engines.

INTERMITTENT NO START CONDITION:

Some Cutlass Ciera and Cutlass Calais models may experience an intermittent no-start condition ("Cranks But Won't Run"), due to an intermittent electrical connection between the direct ignition system (DIS) module and crankshaft sensor. The no-start condition is most likely to occur when the engine is cold.

Examination of warranty material has shown that this condition is being improperly diagnosed as a DIS module condition, resulting in repeat comments and customer dissatisfaction. Because the integrity of the connection between the module and crankshaft sensor is provided by the sensor terminal design, replacing this DIS module will not provide a lasting fix for the intermittent condition.

CORRECTION:

When a comment of an intermittent no-start condition occurs and the usual diagnostic procedures do not identify a cause, replace the DIS crankshaft sensor. The DIS module should be replaced only in instances where previous replacement of the DIS crankshaft sensor did not correct an intermittent no-start condition.


SERVICE MANUAL UPDATE: (Diagnostic Chart)

When measuring crankshaft sensor resistance, as described in "Test Description" step number 5, make certain the crankshaft sensor is at room temperature. High resistance readings could result if the crankshaft sensor is warmer than room temperature.

Also, a "Diagnostic Aids" section has been added to the facing page which addresses the correction procedure for an intermittent crankshaft sensor condition. The diagnostic chart has been updated to reflect this change as well.

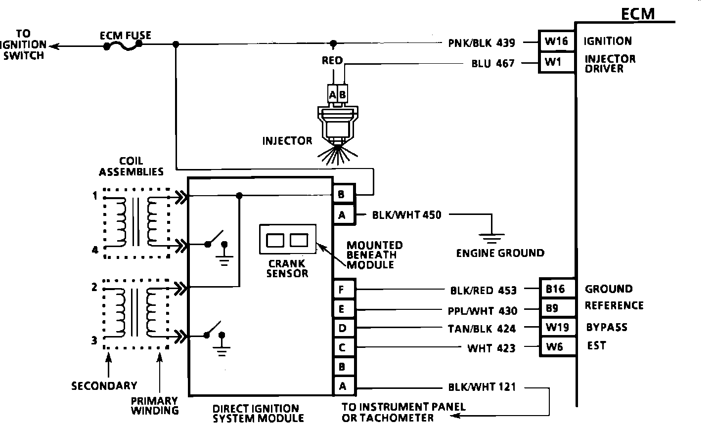
CHART A-3(Page 2 of 3)ENGINE CRANKS BUT WON'T RUN:




Circuit Description:
A magnetic crank sensor is used to determine engine crankshaft position, much the same way as the pick-up coil did in HEI type systems. The sensor is mounted in the block, near a slotted wheel on the crankshaft. The rotation of the wheel creates a flux change in the sensor, which produces a voltage signal. The DIS ignition module processes this signal and creates the reference pulses needed by the ECM to trigger the correct coil at the correct time. If the "Scan" tool did not indicate cranking rpm, and there is no spark present at the plugs, the problem lies in the direct ignition system or the power and ground supplies to the module.



Test Description: Numbers below refer to circled numbers on the diagnostic chart.
1. The direct ignition system uses two plugs and wires to complete the circuit of each coil. The other spark plug wire in the circuit must be left connected to create a spark.
2. This test will determine if the 12 volt supply and a good ground is available at the DIS ignition module, 3. This test will determine if the ignition module is not generating the reference pulse, or if the wiring or ECM are at fault. By touching and removing a test light to 12 volts on CKT 430, a reference pulse should be generated. If rpm is indicated, the ECM and wiring are OK.
4. This test will determine if the ignition module is not triggering the problem coil, or if the tested coil is at fault. This test could also be performed by
substituting a known good coil. The secondary coil winding can be checked with a DVM. There should be 5,000 to 10,000 ohms across the coil towers. There should not be any continuity from either coil tower to ground.
5. Checks for continuity of the crank sensor and connections as well as sensor magnetism. These checks must be performed with the crank sensor at room temperature in order to obtain accurate readings.

Diagnostic Aids:
An intermittent problem with crankshaft sensor could cause a "Cranks But Won't Run" condition. Therefore, the crankshaft sensor must be replaced first. If the "Cranks But Won't Run" condition persists, then replace the DIS module.