LEMON Manuals: Even more car manuals for everyone: 1960-2025
Home >> Oldsmobile >> 1990 >> Toronado Base, 440T4/ME9 >> Repair and Diagnosis >> Engine Performance >> System >> Engine Controls - Basic Testing >> Diagnostic Circuit Check (Except ECM/BCM Equipped Vehicles) >> CARBURETED >> SERVICE ENGINE SOON Light On Or Won't Flash Code 12
April 5, 2026: LEMON Manuals is launched! Read the announcement.

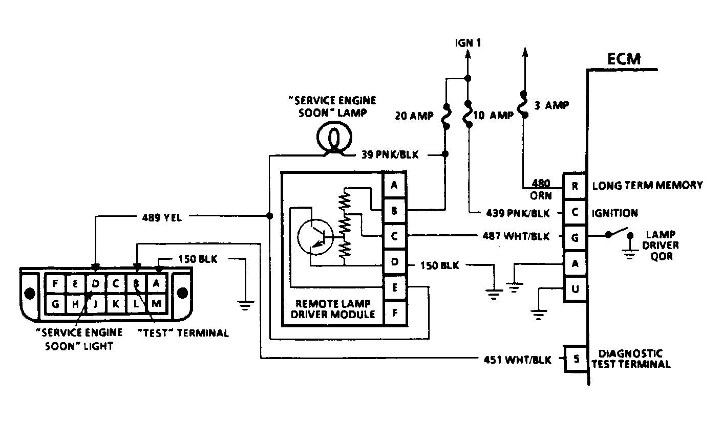
SERVICE ENGINE SOON Light On Or Won't Flash Code 12

  1. Check for battery voltage at ECM terminals "C" and "R". Voltage must be greater than 11 volts. With ALDL "test" terminal not grounded, check voltage at lamp driver module terminal "C".
  2. If voltage is 11 volts or greater, check for short to voltage on wire between terminal "C" of lamp driver module and ECM terminal "G". If voltage on terminal "C" of lamp driver module is less than 11 volts, ground lamp driver terminal "C" and note SERVICE ENGINE SOON light. If light is off, go to step 4).
  3. If light is on, disconnect driver and note SERVICE ENGINE SOON LIGHT. If light is now on, repair short to ground in wire between lamp driver module terminal "E" and SERVICE ENGINE SOON light. If light is off, repair connection at lamp driver module or replace faulty lamp driver module.
  4. If light is off with terminal "C" of driver grounded, ground ECM terminal "G" and note light. This should turn light off. If it does, go to next step. If light stays on, repair open in wire between terminal "C" of lamp driver module and terminal "G" of ECM.
  5. If light goes off with terminal "G" of ECM grounded, ground ECM terminal No. 5. If light flashes Code 12, repair open in circuit between terminal No. 5 of ECM and ALDL "test" terminal "B". If Code 12 does not flash, check voltage from between ground and ECM terminal "U". This checks for bad ground in ECM. Terminals "A" and "U" are connected together inside ECM. If reading is one volt or greater, repair poor connections from ECM terminals "A" and "U" to ground.
  6. If voltage from terminal "U" to ground is less than one volt, turn ignition off. Remove PROM from ECM. Turn ignition on. Wait 30 seconds and check for Code 51. This step distinguishes between a faulty ECM and PROM. Normal response is for Code 51 to flash even though PROM is not installed in ECM. If there is no Code 51, ECM is faulty. If Code 51 is present, check for proper PROM installation. If PROM was installed properly, install new PROM and repeat diagnostic circuit check. If Code 12 is not flashed, replace ECM.
Fig 1: ALDL Connector Terminal Identification
G90C13245Courtesy of GENERAL MOTORS CORP.
Fig 2: Carbureted Diagnostic Circuit Schematic
G90D13246Courtesy of GENERAL MOTORS CORP.