LEMON Manuals: Even more car manuals for everyone: 1960-2025
Home >> Pontiac >> 1989 >> LeMans Base, Automatic >> Repair and Diagnosis >> Engine Performance >> System >> System/Component Tests >> Map Volt Specifications >> Notes
April 5, 2026: LEMON Manuals is launched! Read the announcement.

Map Volt Specifications: Notes

MAP SENSOR VOLTAGE SPECIFICATIONS

Altitude Feet Signal Voltage (Terminal "B")
1000 or less (305 or less) 3.8-5.5
1000-2000 3.6-5.3
2000-3000 3.5-5.1
3000-4000 3.3-5.0
4000-5000 3.2-4.8
5000-6000 3.0-4.6
6000-7000 2.9-4.5
7000-8000 2.8-4.3
8000-9000 2.6-4.2
9000-10,000 2.5-4.0
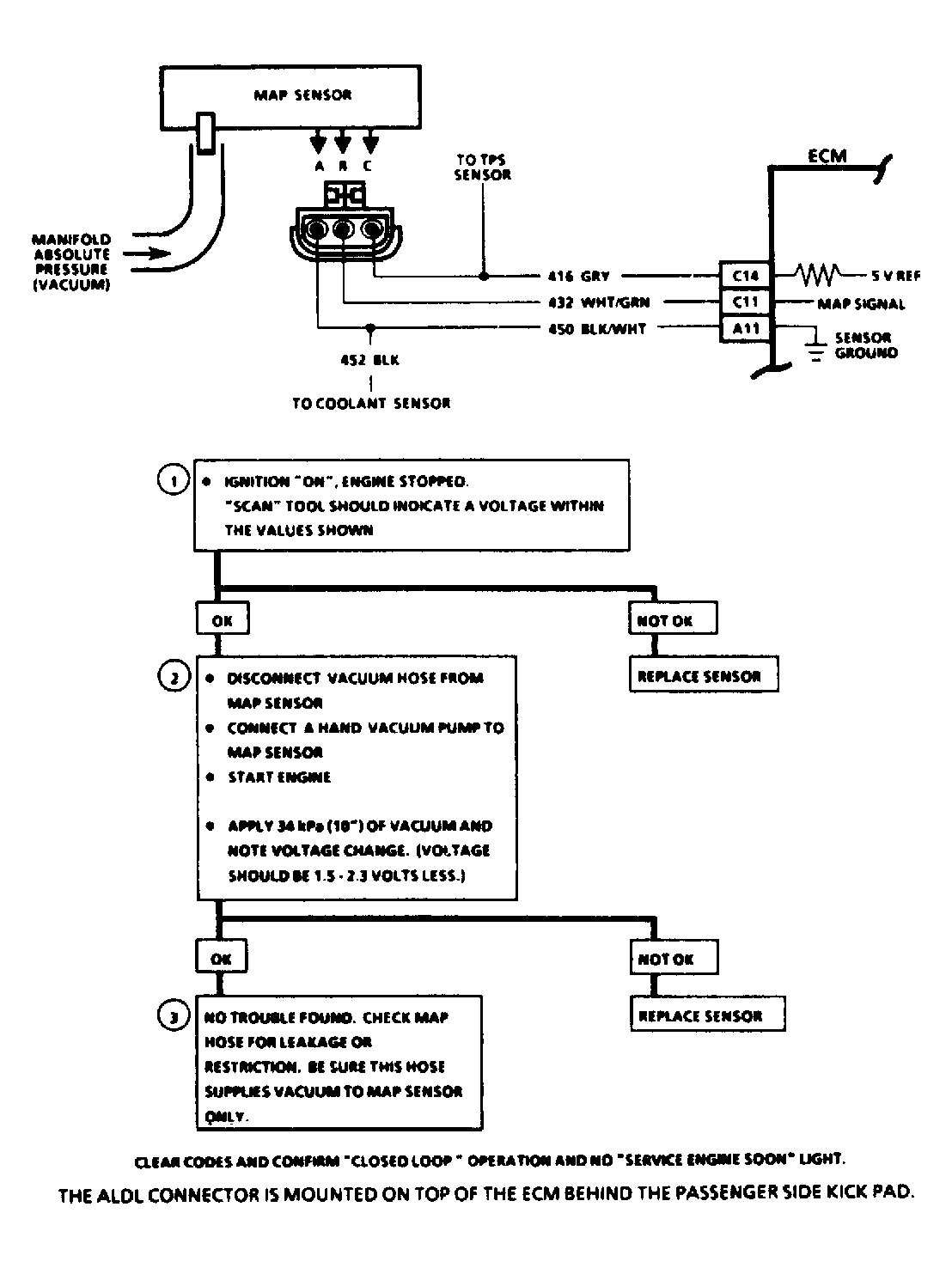
Fig 1: Testing MAP Circuit
G121782Courtesy of GENERAL MOTORS CORP.