LEMON Manuals: Even more car manuals for everyone: 1960-2025
Home >> Pontiac >> 2009 >> G5 Base, Automatic >> Repair and Diagnosis >> Accessories & Equipment >> Infotainment >> Cellular System, Entertainment System & Navigation System >> Schematic and Routing Diagrams >> Radio/Navigation System Schematics
April 5, 2026: LEMON Manuals is launched! Read the announcement.

Radio/Navigation System Schematics

Fig 1: Radio (UQ4) Schematics
GM2077573Courtesy of GENERAL MOTORS CORP.
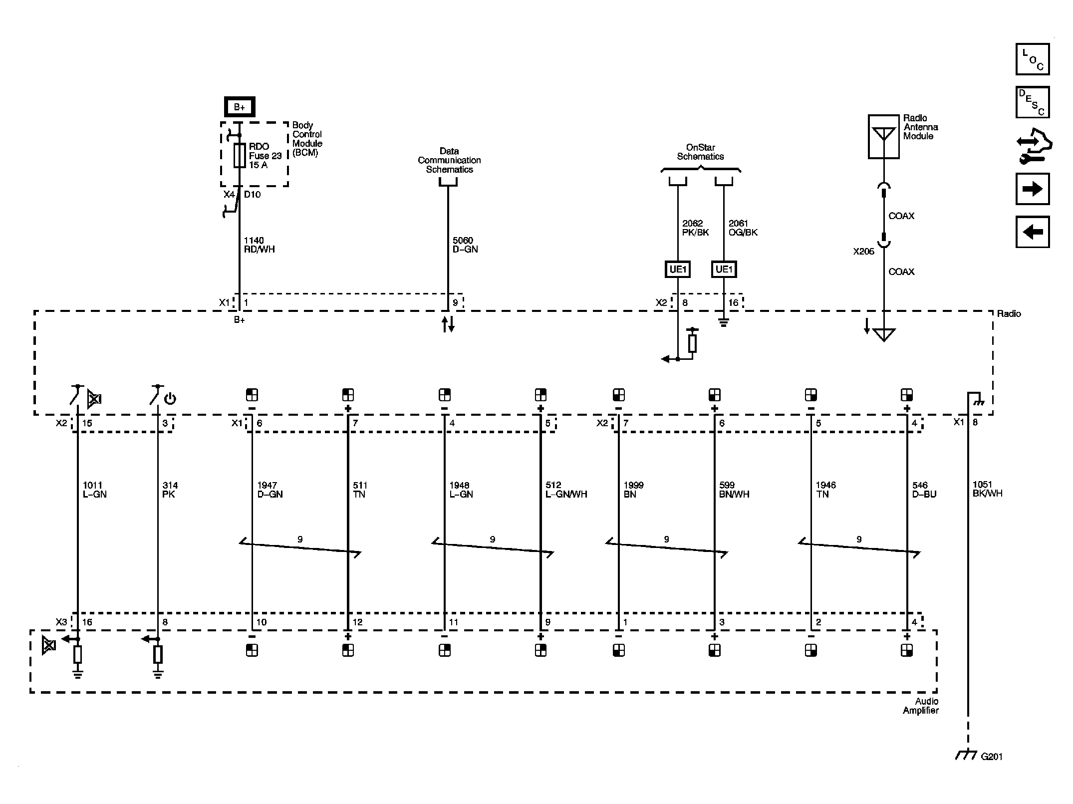
Fig 2: Power, Ground, Communication (UQ3) Schematics
GM2077574Courtesy of GENERAL MOTORS CORP.
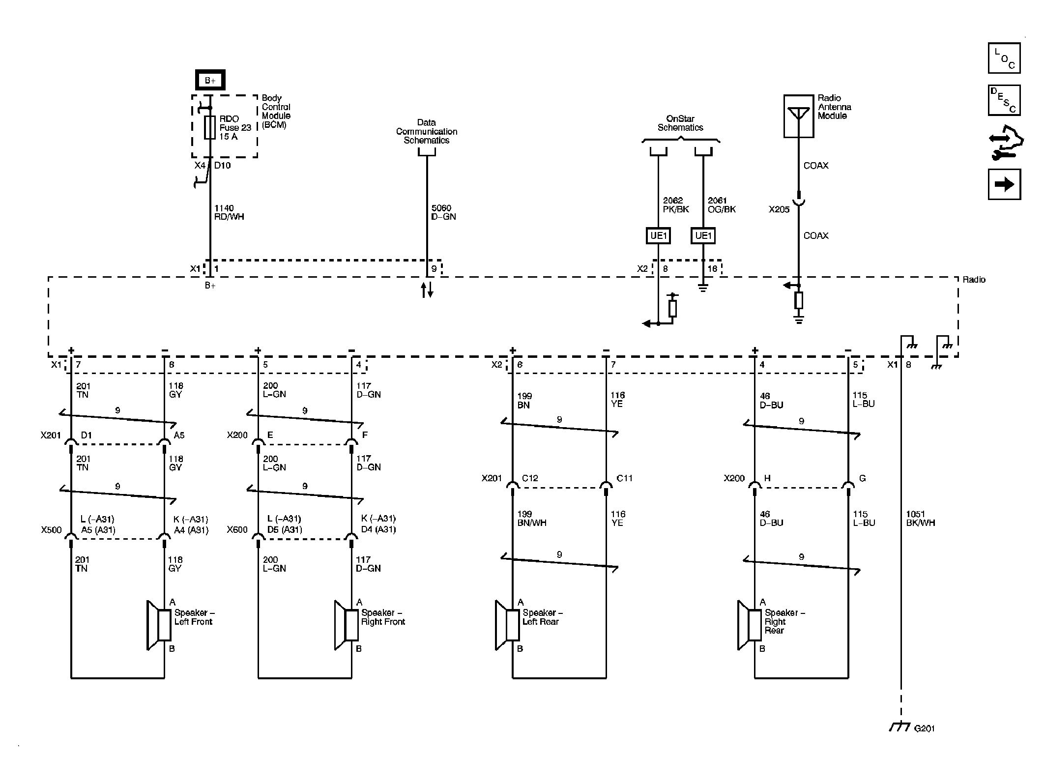
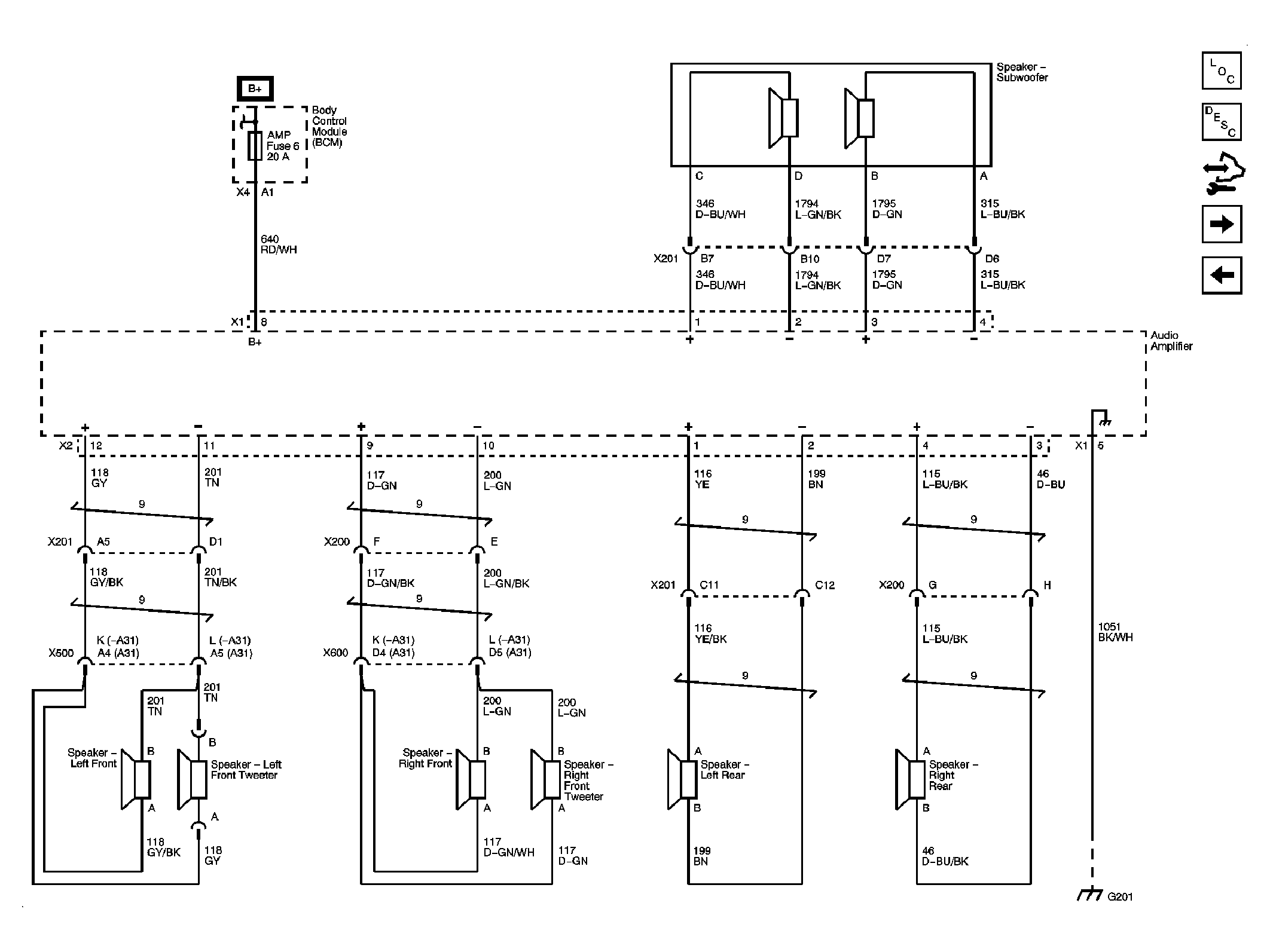
Fig 3: Amplifier, Speakers (UQ3) Schematics
GM2077575Courtesy of GENERAL MOTORS CORP.
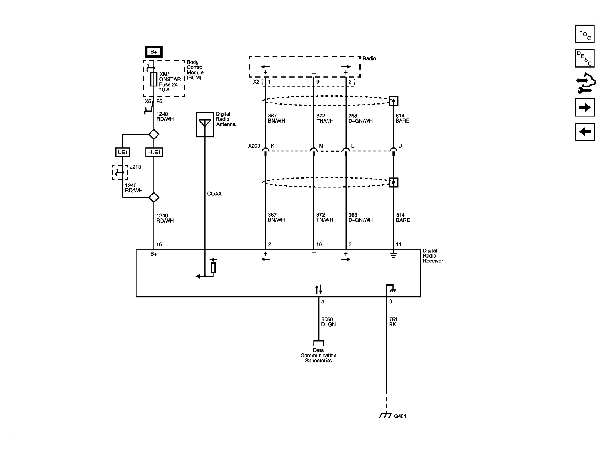
Fig 4: Digital Radio Receiver (U2K) Schematics
GM2077578Courtesy of GENERAL MOTORS CORP.
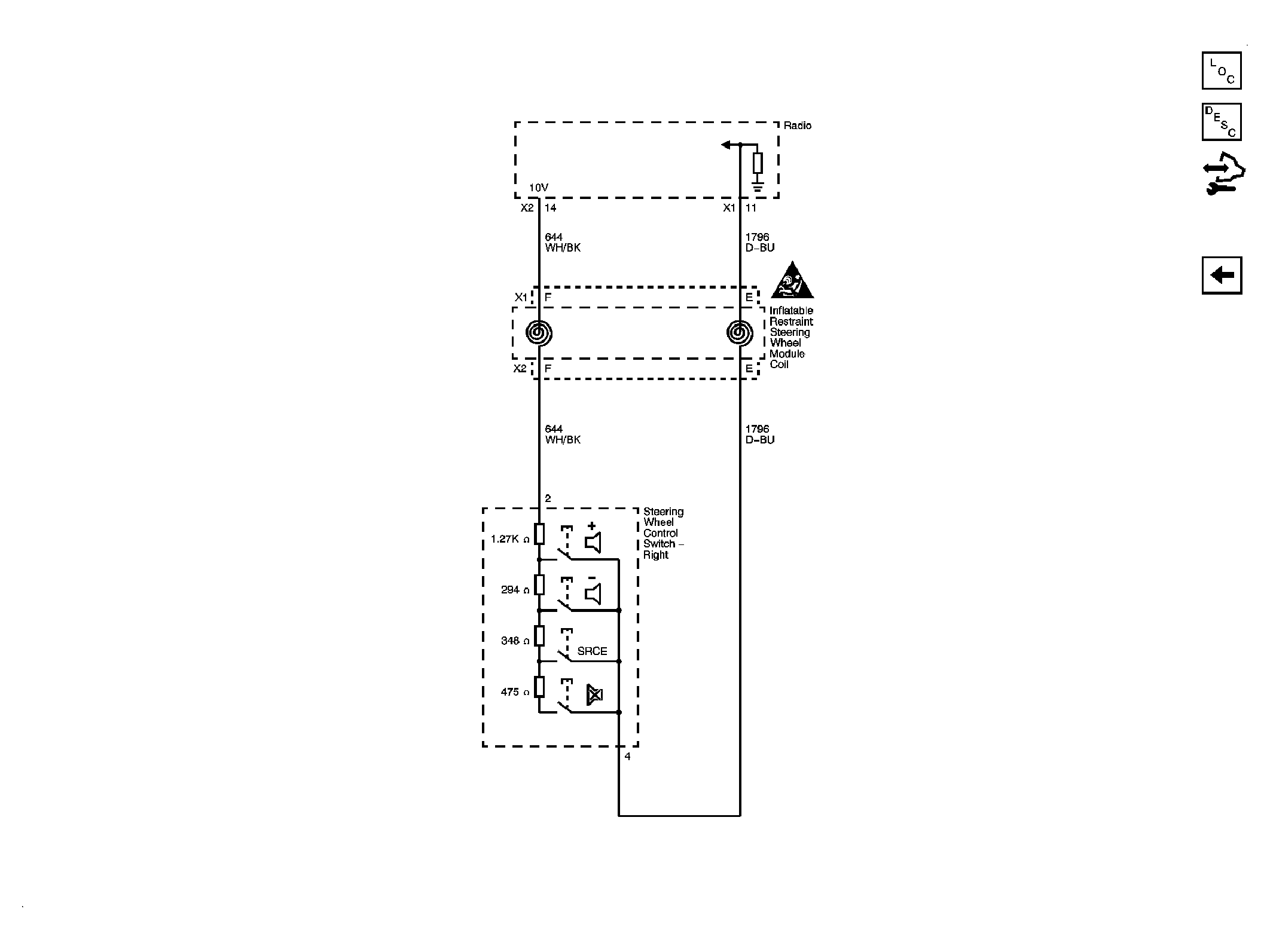
Fig 5: Redundant Radio Controls Schematics
GM2077579Courtesy of GENERAL MOTORS CORP.