LEMON Manuals: Even more car manuals for everyone: 1960-2025
Home >> Pontiac >> 2009 >> Solstice GXP, 2D Convertible, Automatic >> Repair and Diagnosis >> External Pages >> Different car >> Section 117 (Anti-Lock Brake System, Traction Control System & Stability Control System) >> Schematic & Routing Diagrams >> Antilock Brake System Schematics
April 5, 2026: LEMON Manuals is launched! Read the announcement.

Antilock Brake System Schematics

WARNING: This page is about a different car, the 2008 Saturn Sky and 2008 Pontiac Solstice. However, it is still accessible from the selected car via links, so may be relevant.
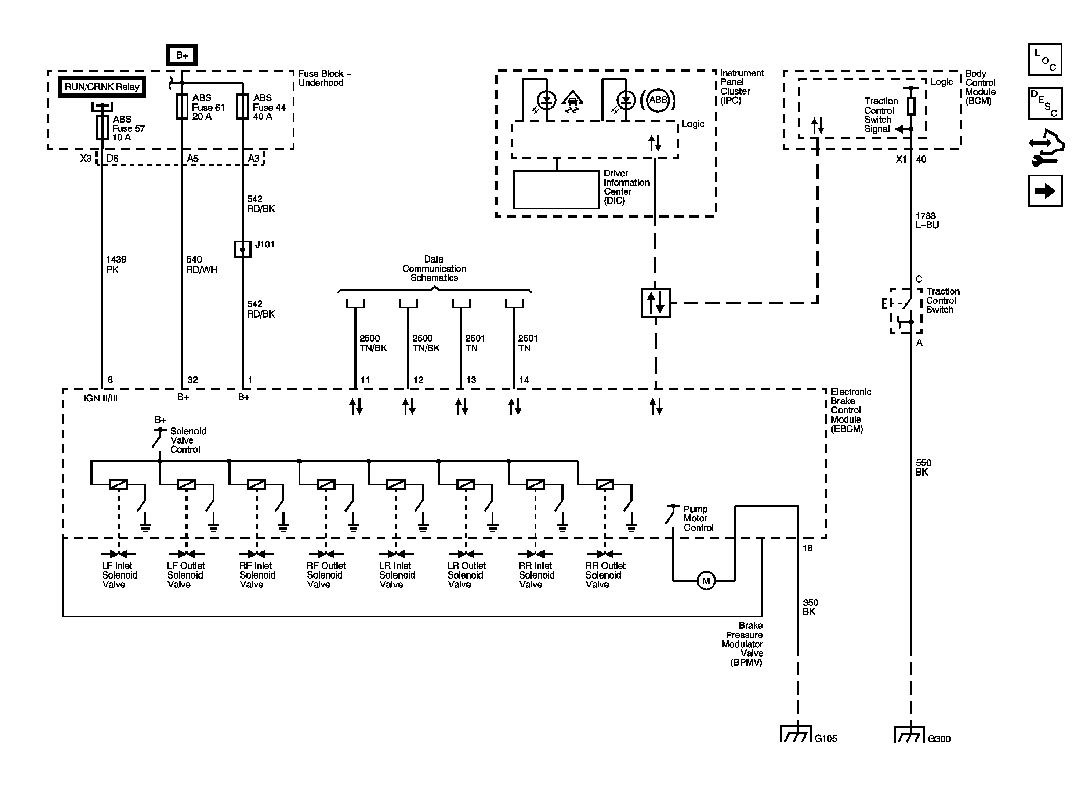
Fig 1: Power, Ground & Wheel Speed Sensors Schematic
GM1913856Courtesy of GENERAL MOTORS CORP.
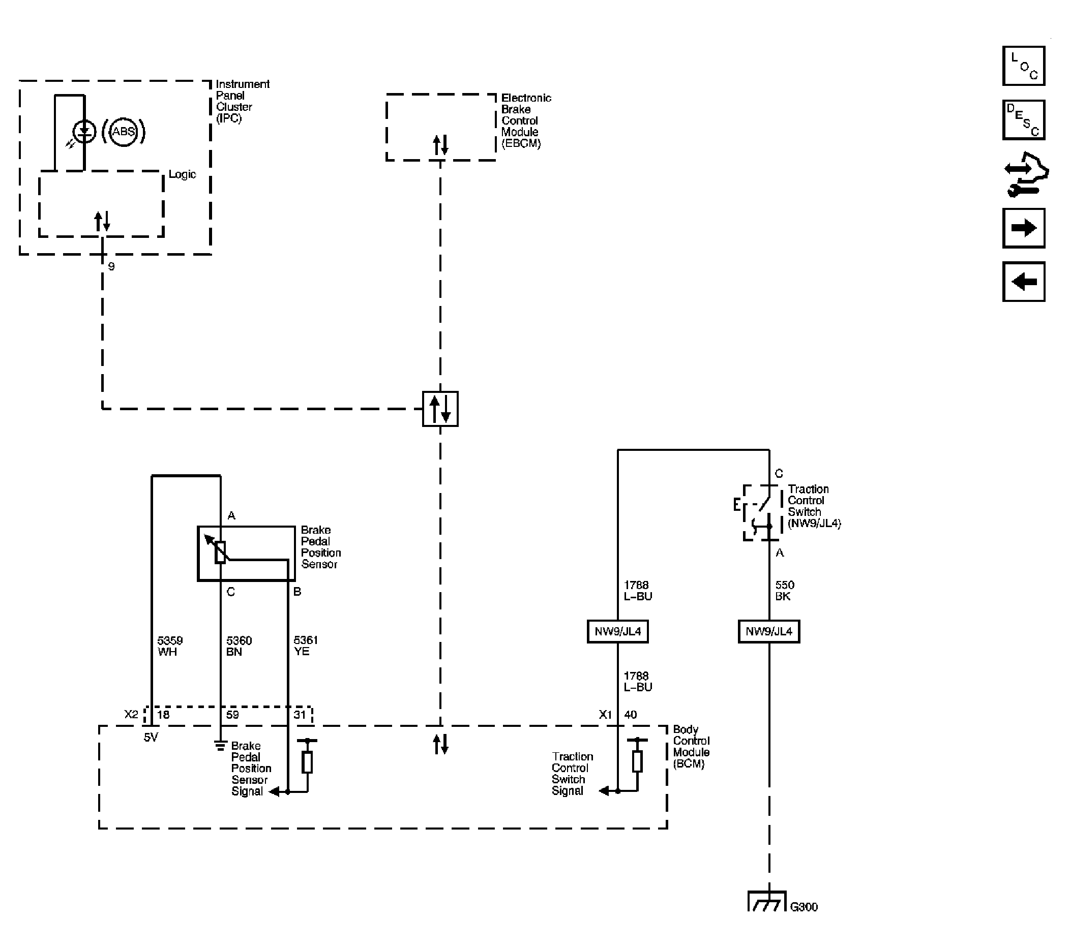
Fig 2: Brake Pedal Sensor, Indicator & Traction Control Switch Schematic
GM1913858Courtesy of GENERAL MOTORS CORP.
Fig 3: Stability Control Sensors Schematic (JL4)
GM1913860Courtesy of GENERAL MOTORS CORP.