LEMON Manuals: Even more car manuals for everyone: 1960-2025
Home >> Porsche >> 1985 >> 944 Automatic >> Repair and Diagnosis >> Engine Performance >> System >> DME System >> Operation >> Fuel Control
April 5, 2026: LEMON Manuals is launched! Read the announcement.

Fuel Control

The 944 are equipped with the Bosch Airflow Controlled (AFC) fuel injection system. The DME unit has a cycled voltage signal is also put out for the air regulating valve. The CU generates control signals for the fuel pump relay, auxiliary air valve and the cylinder port injectors. These devices control cold idle, curb idle speed and mixture, air/fuel ratio and fuel supply. Additional fuel required for cold starting is supplied by the fuel injectors.

The AFC system is electronically controlled by the CU, which is programmed to regulate fuel injection based upon information received from various data sensors. It also compares the specific data (stored in computer memory) for the engine. The airflow sensor has a stepped control curve for the air sensor position, instead of a linear control curve, which is adapted to the DME control unit.

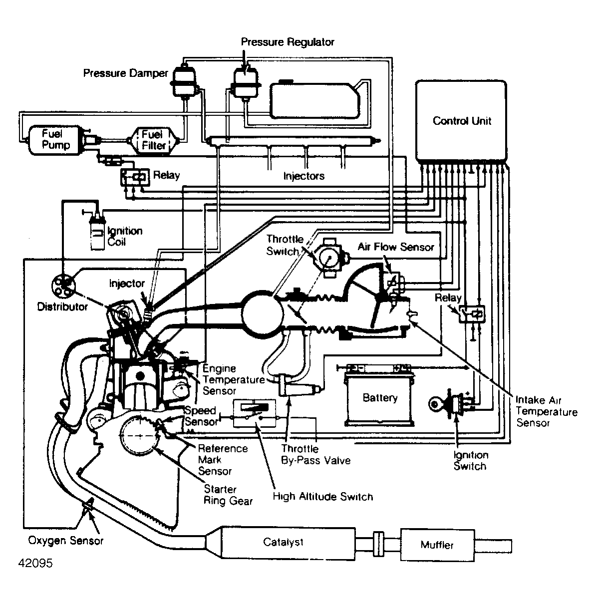
Fig 1: Schematic of 944 DME Engine Control System The DME system consists of 4 sub-systems.
G42095