LEMON Manuals: Even more car manuals for everyone: 1960-2025
Home >> Saab >> 2004 >> 9-5 Linear, Automatic >> Repair and Diagnosis >> Engine Performance >> TRIONIC T7 Fuel Control System >> Technical Description >> Closed loop >> Notes
April 5, 2026: LEMON Manuals is launched! Read the announcement.

Closed loop: Notes

Fig 1: Identifying Mass Air Flow Sensor
G03733335Courtesy of SAAB-SCANIA OF AMERICA, INC.
Fig 2: Identifying Mass Air Flow Sensor Circuit Diagram
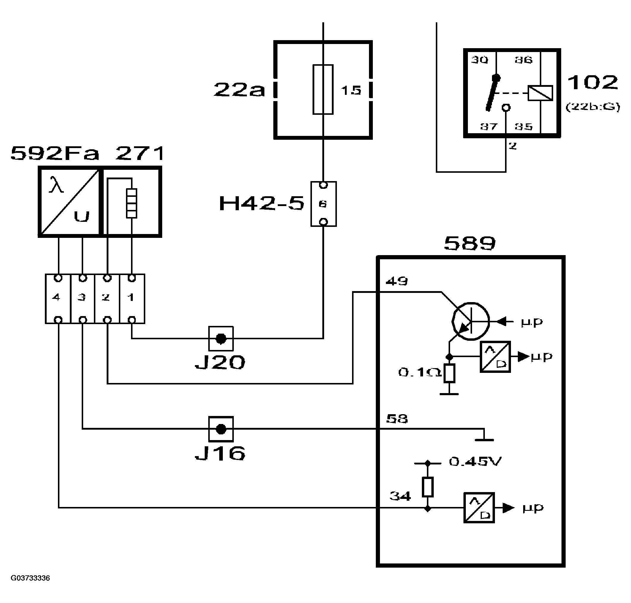
G03733336Courtesy of SAAB-SCANIA OF AMERICA, INC.

The basic fuel quantity has been calculated to give the air/fuel ratio 14.7: 1. The calculation is based on the value from the mass air flow sensor. Air leaks and tolerances in the mass air flow sensor can affect the calculation. When the fuel quantity is subsequently converted to injection duration, the control module assumes that the flow through the injectors is faultless. Tolerances in the injectors and variations in the fuel pressure can affect the calculation.

To work well, the catalytic converter requires an air/fuel ratio of precisely 14.7: 1. Therefore the system is fitted with an oxygen sensor, called oxygen sensor 1 or O2S 1, mounted before the catalytic converter. The oxygen sensor is connected to control module pin 34 and grounded via control module pin 58.

To be able to quickly supply voltage after starting, the oxygen sensor must be preheated. Preheating is fed with B+ from the fuel pump relay via fuse 15 and is grounded via control module pin 49. To be able to regulate the preheating, the grounding of the preheating circuit is pulse width modulated.

The control module estimates the exhaust gas temperature based on the load and engine speed. When the exhaust gas temperature is high, the pre-heating is de-activated to avoid damaging the oxygen sensor.

When the exhaust gases pass the oxygen sensor, their oxygen content is measured by a chemical reaction. The output voltage of the oxygen sensor is proportional to the current oxygen content, which is an indication of the composition of the air/fuel mixture. If the engine receives a richer mixture than normal (lambda below 1), the oxygen sensor output voltage will be approx. 0.9V. If the engine fuel mixture is leaner than normal (lambda above 1), the oxygen sensor output voltage will be approx. 0.1V.

The sensor voltage changes rapidly as lambda passes 1.

The closed loop factor is 1.00 when closed loop is not active. As soon as closed loop is activated, the oxygen sensor voltage is allowed to affect the factor for closed loop. If the oxygen sensor delivers a voltage below 0.50V, the correction factor will slowly be increased. On the other hand, the correction factor will slowly be decreased if the oxygen sensor voltage output exceeds 0.50V.

The end limits for the correction factor are 0.75 and 1.25 respectively.

The diagnostic tool always indicates 0% when closed loop is not active, 25% when the correction factor is 1.25 and -25% when the correction factor is 0.75.

The following conditions must be fulfilled before closed loop can be activated:

Fig 3: Identifying Basic Quantity, Fuel (Fulfilled Before Closed Loop)
G03733337Courtesy of SAAB-SCANIA OF AMERICA, INC.
Fig 4: Identifying Blinking Pattern
G03733338Courtesy of SAAB-SCANIA OF AMERICA, INC.