LEMON Manuals: Even more car manuals for everyone: 1960-2025
Home >> Saab >> 2005 >> 9-5 Linear, Automatic >> Repair and Diagnosis >> Engine Performance >> TRIONIC T7 Fuel Control System, 4-CYL. >> Technical Description >> Mass Air Flow Sensor >> Notes
April 5, 2026: LEMON Manuals is launched! Read the announcement.

Mass Air Flow Sensor: Notes

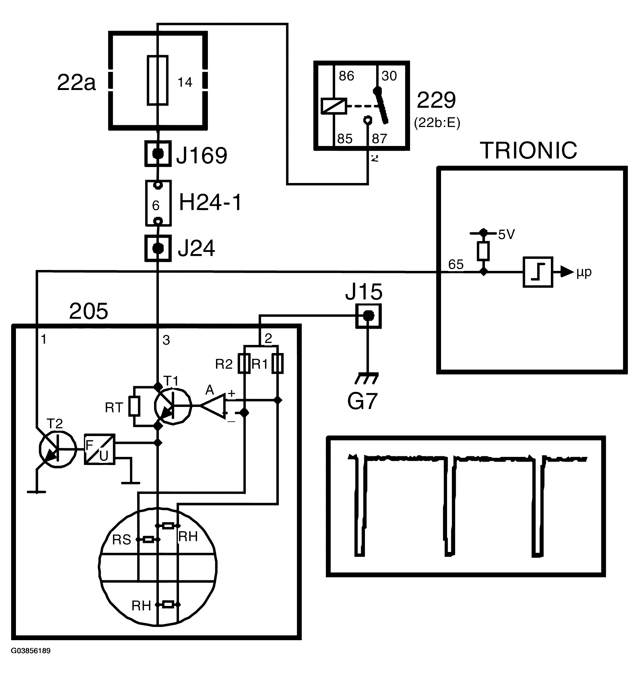
Fig 1: Mass Air Flow Sensor - Circuit Diagram
G03856189Courtesy of SAAB-SCANIA OF AMERICA, INC.

The mass air flow sensor contains two PTC resistors (RH), connected in parallel and situated in the airstream. They are electrically heated to 220 °C above the air temperature.

The air temperature is measured by means of a special PTC resistor (RS).

As the air flow increases, a higher voltage is required to maintain a constant temperature difference. The voltage required is converted into ground pulses, the frequency of which increases with the mass air flow.

The mass air flow sensor is grounded at grounding point G7 and supplied with current from the main relay. Note that input pin 65 of the control module has a pull-up to 5 V and that the mass air flow sensor pulses to ground.

When the ignition switch is turned to the "ON" position, the main relay operates and B+ is supplied to pin 3 on the mass air flow sensor. A current passes RT and the low-ohmic thermal resistors RH via R1 to ground. As the RH resistors are cold, their resistance is low. The amplifier then sends a strong base current to transistor T1, whereby RH rapidly heat up. As RH heat up, the resistance increases and a state of equilibrium is achieved.

If RH are cooled by the airstream, their temperature will be reset immediately by an increase in current through transistor T1. The voltage required to keep the resistance of RH constant is fed to a frequency converter, which in turn controls transistor T2. T2 grounds the control module input with a frequency corresponding with the air mass flow. The ground pulses have a duration of 40 ms.

The temperature sensor resistor RS is included in a circuit together with R2, the objective of which is to correct amplifier A so that the temperature of RH is always 220 °C above the air temperature.

The control module coverts the frequency to grams per second and then, assisted by the value from the crankshaft position sensor, to milligrams air per combustion. The unit is written mg/c (milligrams per combustion) and constitutes the principal value for the fuel injection. Normally, 1 mg fuel is consumed at 14.7 mg/c. The value is also a good indication of the engine torque or load.

Fig 2: Identifying Mass Air Flow Sensor
G03856190Courtesy of SAAB-SCANIA OF AMERICA, INC.