LEMON Manuals: Even more car manuals for everyone: 1960-2025
Home >> Saab >> 2011 >> 9-3X Automatic >> Repair and Diagnosis (Single Page) >> Electrical >> Horns >> Lighting And Signaling/Horn Systems >> Component Locator - Control Module/Headlight Adjustment >> Fuse 20, engine bay main fuse box 342 >> Notes
April 5, 2026: LEMON Manuals is launched! Read the announcement.

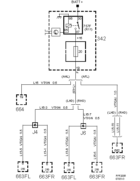
Fuse 20, engine bay main fuse box 342: Notes

Fig 1: Fuse 20, Engine Bay Main Fuse Box 342 - Circuit Diagram
G05551336Courtesy of SAAB-SCANIA OF AMERICA, INC.