LEMON Manuals: Even more car manuals for everyone: 1960-2025
Home >> Saturn >> 2009 >> Aura Green Line >> Repair and Diagnosis >> Accessories & Equipment >> Infotainment >> Cellular System, Entertainment System, And Navigation System >> Schematic and Routing Diagrams >> Radio/Navigation System Schematics
April 5, 2026: LEMON Manuals is launched! Read the announcement.

Radio/Navigation System Schematics

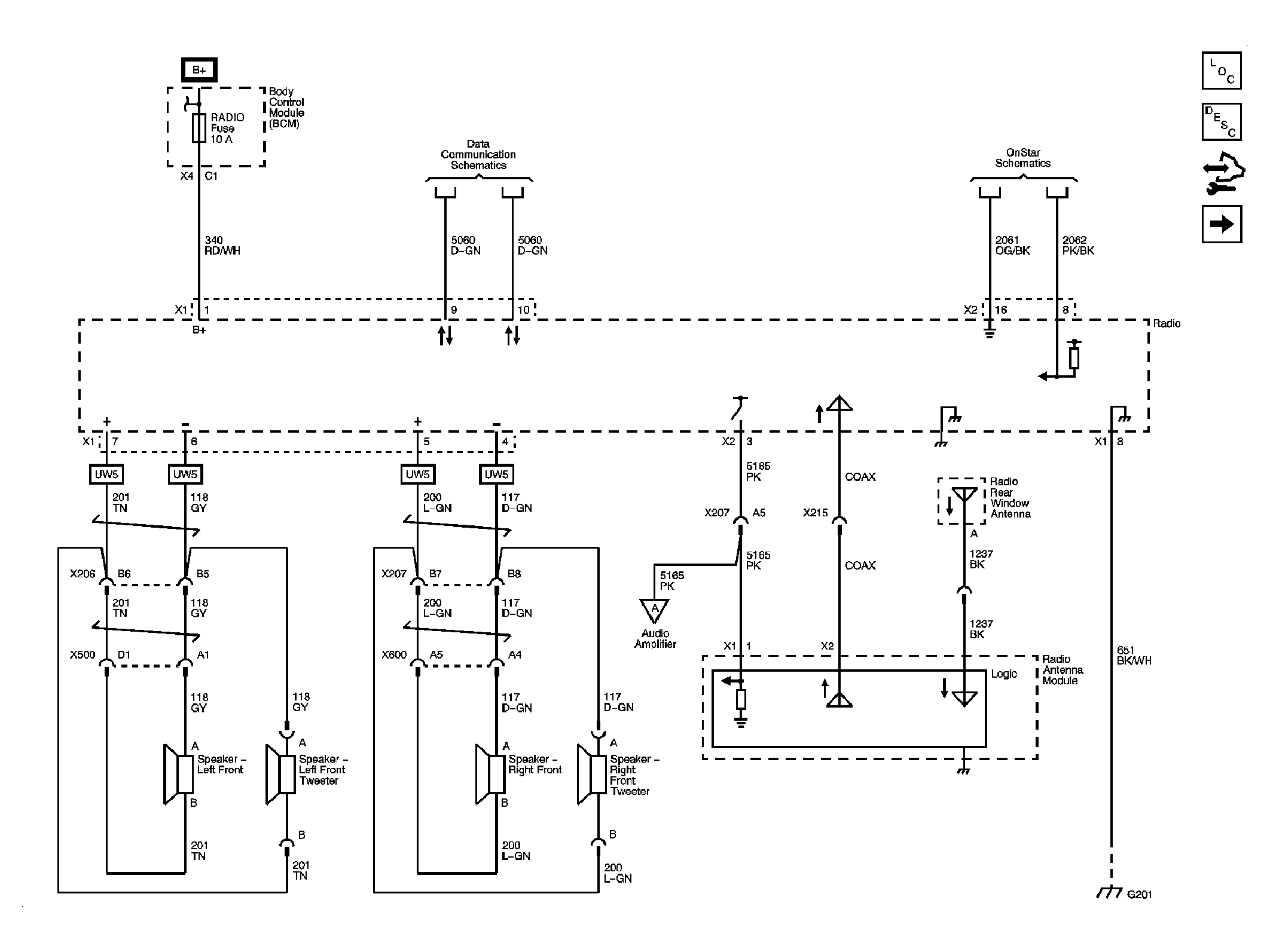
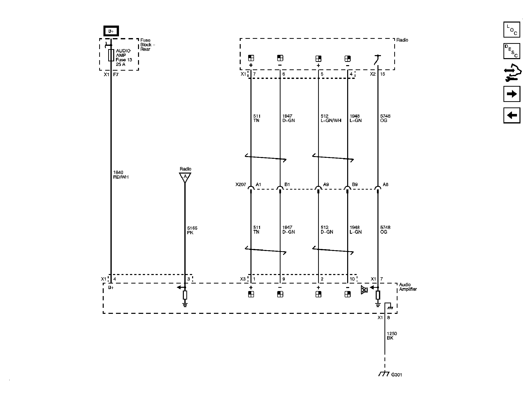
Fig 1: Power, Ground, Front Speakers, Antenna & References
GM2083918Courtesy of GENERAL MOTORS CORP.
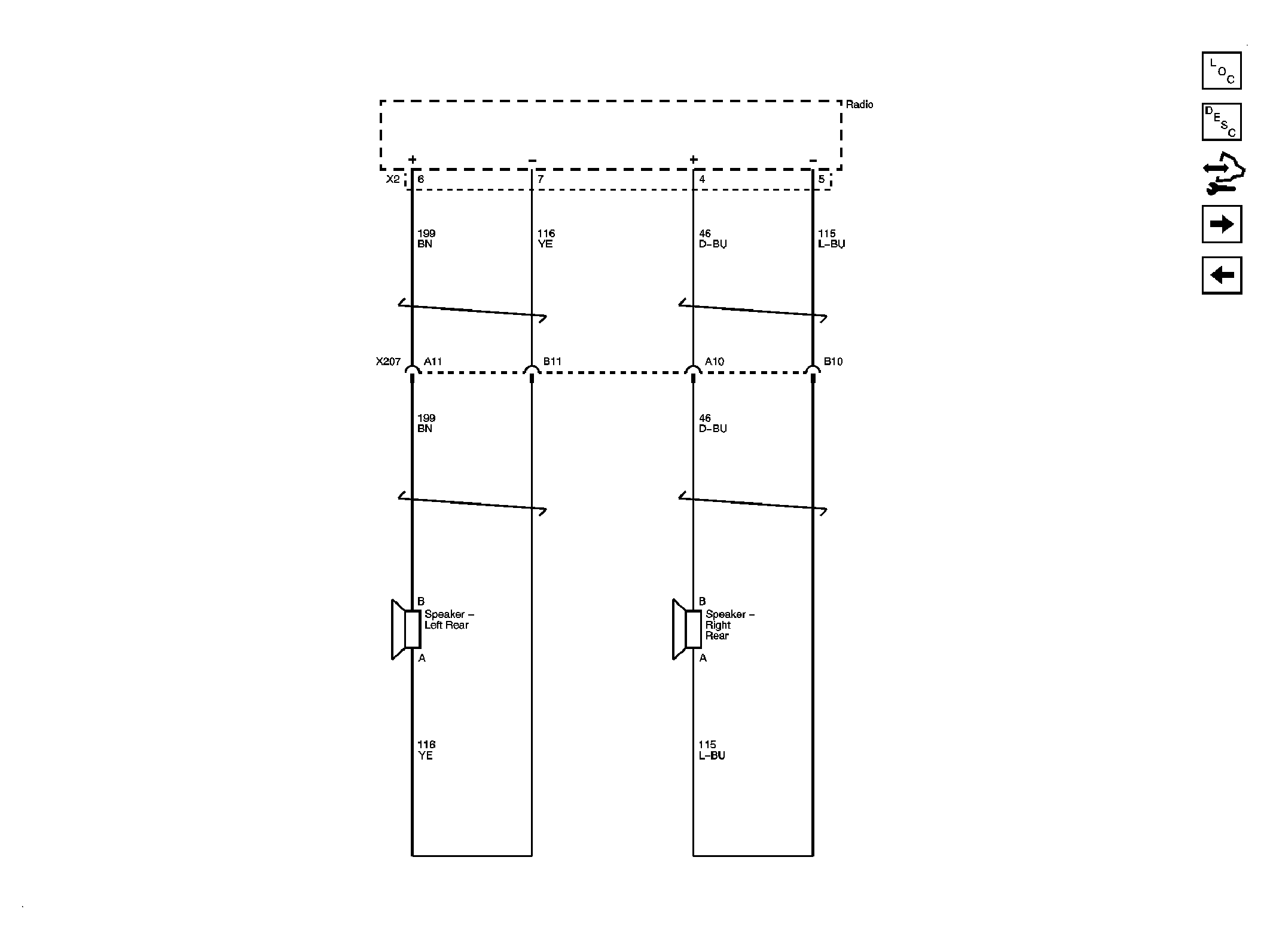
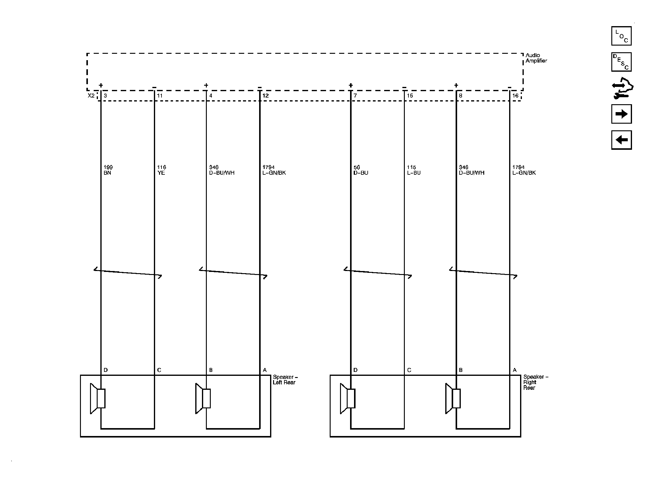
Fig 2: Rear Speakers (UW5)
GM2083919Courtesy of GENERAL MOTORS CORP.
Fig 3: Amplifier (UQ3)
GM2083921Courtesy of GENERAL MOTORS CORP.
Fig 4: Front Speakers (UQ3)
GM2083922Courtesy of GENERAL MOTORS CORP.
Fig 5: Rear Speakers (UQ3)
GM2083924Courtesy of GENERAL MOTORS CORP.
Fig 6: Rear Seat Audio (RSA) Controller
GM2083925Courtesy of GENERAL MOTORS CORP.
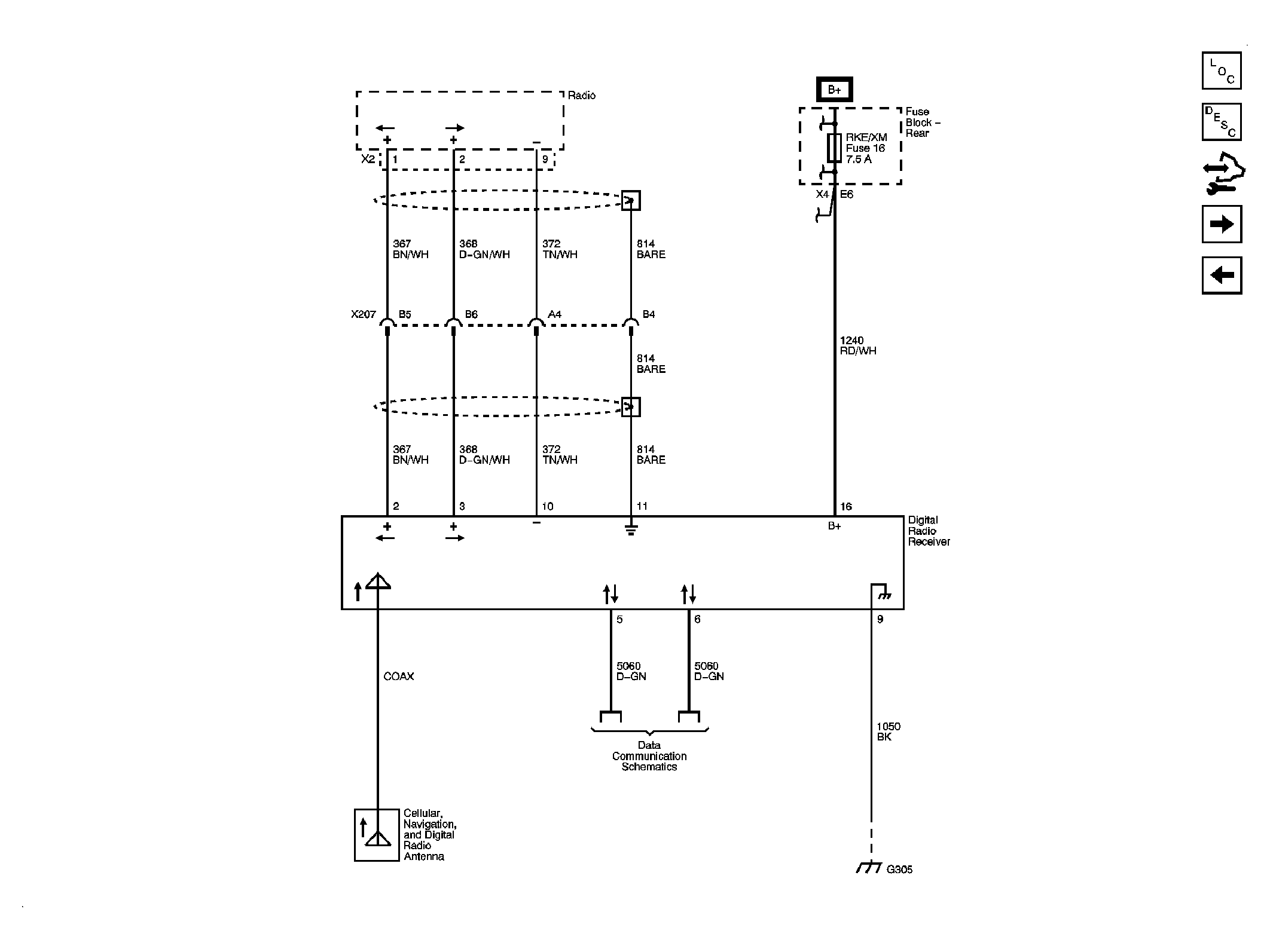
Fig 7: Digital Radio Receiver
GM2083928Courtesy of GENERAL MOTORS CORP.
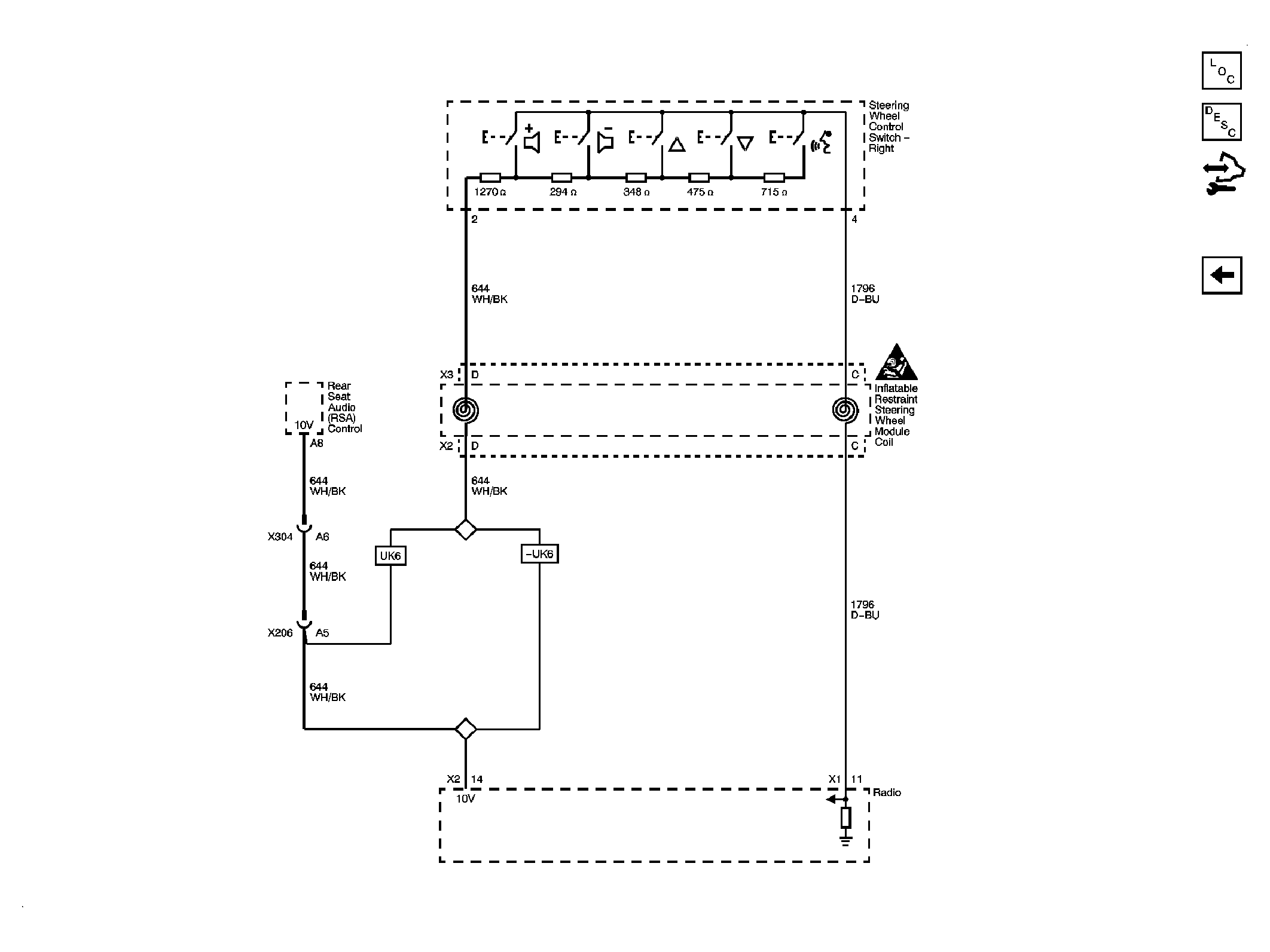
Fig 8: Redundant Radio Controls
GM2083932Courtesy of GENERAL MOTORS CORP.