LEMON Manuals: Even more car manuals for everyone: 1960-2025
Home >> Saturn >> 2010 >> Sky Base, Automatic >> Repair and Diagnosis >> Engine Performance >> System >> Data Communication System >> Schematic and Routing Diagrams >> Body Control System Schematics
April 5, 2026: LEMON Manuals is launched! Read the announcement.

Body Control System Schematics

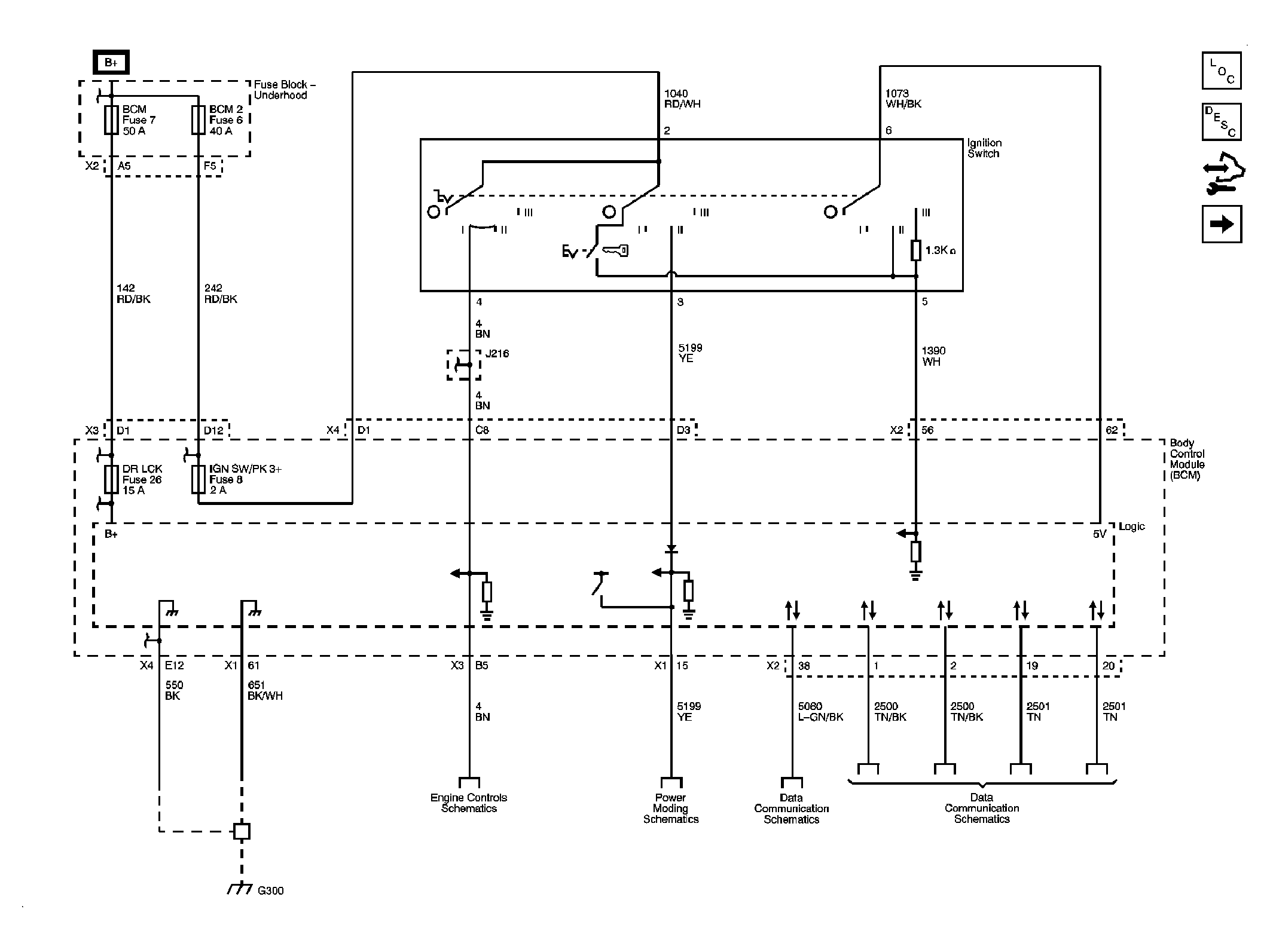
Fig 1: Power, Ground and Data Link Circuit Schematic
GM2225195Courtesy of GENERAL MOTORS CORP.
Fig 2: Defogger, Wiper/Washer, Immobilizer, Horn, Release Systems, Seat Belt, HVAC, Cruise, Brakes, Cooling System, and Door Lock/Indicator References Circuit Schematic
GM2225197Courtesy of GENERAL MOTORS CORP.
Fig 3: Lights Circuit Schematic
GM2225201Courtesy of GENERAL MOTORS CORP.