LEMON Manuals: Even more car manuals for everyone: 1960-2025
Home >> Subaru >> 2001 >> Outback Base, Automatic >> Repair and Diagnosis >> External Pages >> Different car >> Section 92 (Diagnostics) >> Diagnostics For On-Board Diagnostics Failed >> Control Module Power Supply And Ground Line >> Wiring Diagram:
April 5, 2026: LEMON Manuals is launched! Read the announcement.

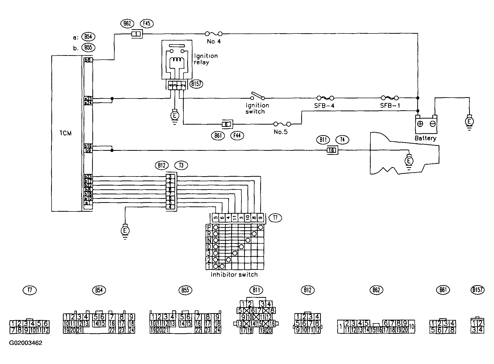
Wiring Diagram:

WARNING: This page is about a different car, the 2001 Subaru Forester. However, it is still accessible from the selected car via links, so may be relevant.
Fig 1: Control Module Power Supply & Ground Line Circuits
G02003462