LEMON Manuals: Even more car manuals for everyone: 1960-2025
Home >> Subaru >> 2005 >> Baja Base, Automatic >> Repair and Diagnosis >> Transmission >> Transmission Control Systems >> A/T & M/T Control Systems >> A/T Shift Lock System >> Schematic
April 5, 2026: LEMON Manuals is launched! Read the announcement.

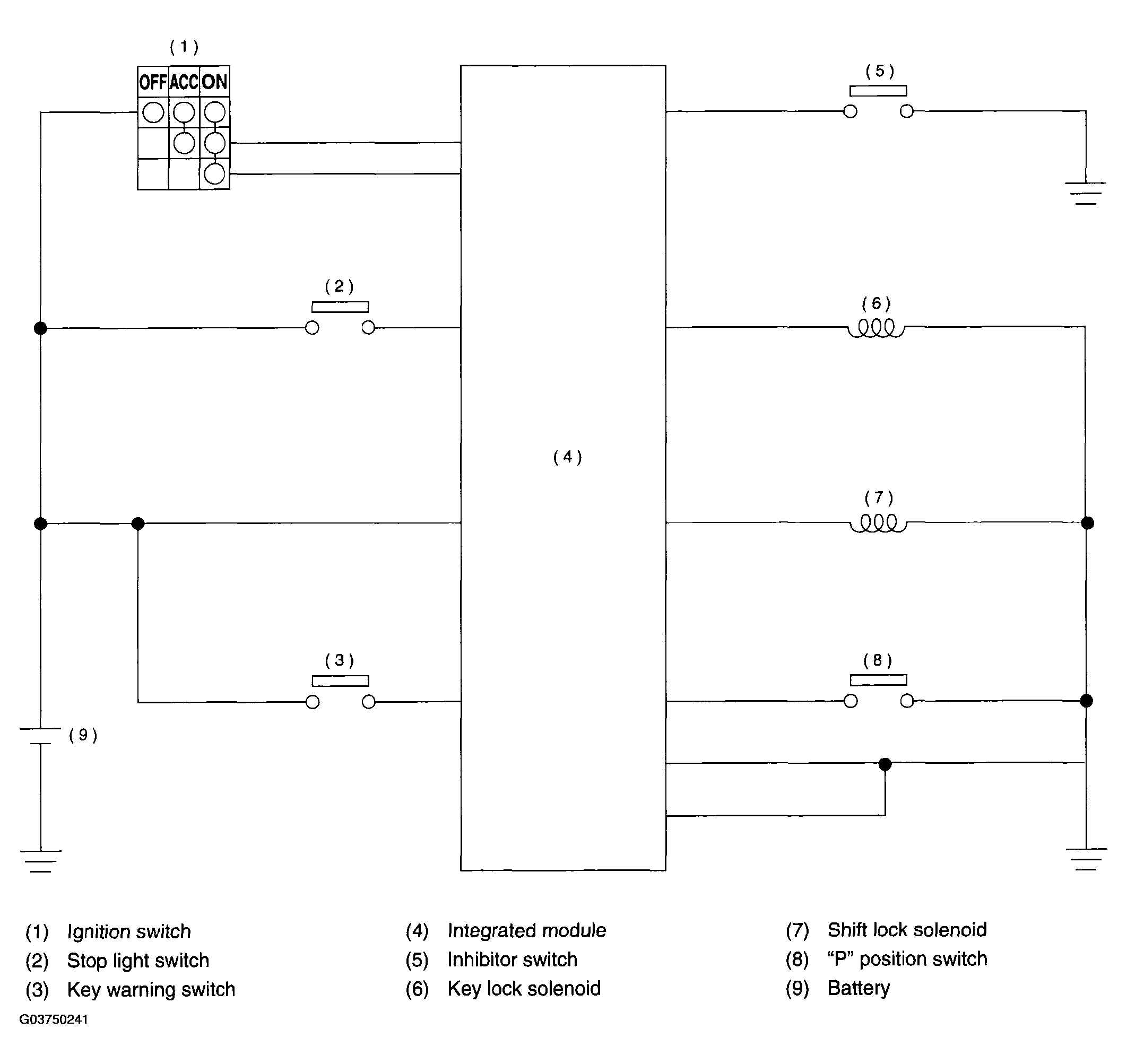
A/T Shift Lock System: Schematic

Fig 1: A/T Shift Lock System Schematic
G03750241Courtesy of SUBARU OF AMERICA, INC.