LEMON Manuals: Even more car manuals for everyone: 1960-2025
Home >> Subaru >> 2007 >> Forester XT Limited, Automatic >> Repair and Diagnosis >> Engine Performance >> System >> Engine Controls (Diagnostics) (H4DOTC) >> Diagnostic Procedure with Diagnostic Trouble Code (DTC) >> DTC P2123 Throttle/Pedal Position Sensor/Switch "D" Circuit High Input >> Wiring Diagram
April 5, 2026: LEMON Manuals is launched! Read the announcement.

DTC P2123 Throttle/Pedal Position Sensor/Switch "D" Circuit High Input: Wiring Diagram

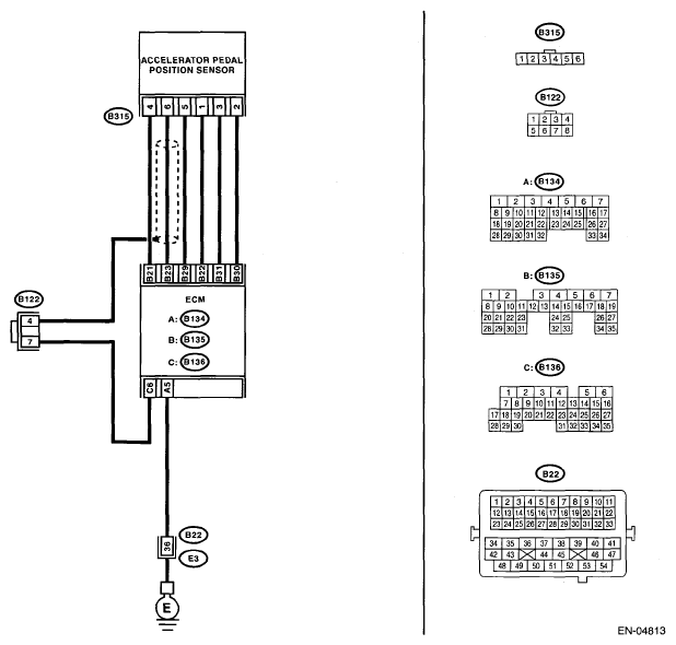
Fig 1: Throttle/Pedal Position Sensor/Switch D Circuit High Input - Wiring Diagram
G05326352Courtesy of SUBARU OF AMERICA, INC.
DIAGNOSIS PROCEDURE CHART

Step Check Yes No
1 CHECK ACCELERATOR PEDAL POSITION SENSOR OUTPUT. 
  1. Turn the ignition switch to ON.
  2. Read the data of main accelerator pedal position sensor signal using Subaru Select Monitor. <Ref. to SUBARU SELECT MONITOR . >
Is the voltage less than 4.8 V? Go to step 2.  Go to step 3. 
2 CHECK POOR CONTACT. 
Check poor contact of connector between ECM and accelerator pedal position sensor.
Is there poor contact? Repair the poor contact. Temporary poor contact occurred, but it is normal at present.
3 CHECK HARNESS BETWEEN ECM AND ACCELERATOR PEDAL POSITION SENSOR. 
  1. Turn the ignition switch to OFF.
  2. Disconnect the connectors from ECM.
  3. Disconnect the connectors from accelerator pedal position sensor.
  4. Measure the resistance between ECM connector and accelerator pedal position sensor connector.

    Connector & terminal 

    (B135) No. 21 - (B315) No. 4: 

    (B135) No. 29 - (B315) No. 5: 

    (B135) No. 23 - (B315) No. 6: 

Is the resistance less than 1 Ω? Go to step 4.  Repair the open circuit of harness connector.
4 CHECK HARNESS BETWEEN ECM AND ACCELERATOR PEDAL POSITION SENSOR. 
  1. Connect the ECM connector.
  2. Measure the resistance between accelerator pedal position sensor connector and chassis ground.

    Connector & terminal 

    (B315) No. 5 - Chassis ground: 

Is the resistance less than 5 Ω? Go to step 5.  Repair poor contact in ECM connector. Replace the ECM if defective. <Ref. to ENGINE CONTROL MODULE (ECM) . >
5 CHECK POWER SUPPLY OF ACCELERATOR PEDAL POSITION SENSOR. 
  1. Turn the ignition switch to ON.
  2. Measure the voltage between accelerator pedal position sensor connector and chassis ground.

    Connector & terminal 

    (B315) No. 4 (+) - Chassis ground (-): 

Is the voltage 4.5 - 5.5 V or more? Go to step 6.  Repair the short circuit of harness between ECM connector and accelerator pedal position sensor connector. Replace the ECM if defective. <Ref. to ENGINE CONTROL MODULE (ECM) . >
6 CHECK HARNESS BETWEEN ECM AND ACCELERATOR PEDAL POSITION SENSOR. 
  1. Turn the ignition switch to OFF.
  2. Connect the accelerator pedal position sensor connector.
  3. Turn the ignition switch to ON.
  4. Measure the voltage between ECM connector and chassis ground.

    Connector & terminal 

    (B135) No. 23 (+) - Chassis ground (-): 

Is the voltage less than 4.8 V? Repair poor contact in ECM connector. Replace the ECM if defective. <Ref. to ENGINE CONTROL MODULE (ECM) . > Repair the poor contact of accelerator pedal position sensor connector. Replace the accelerator pedal position sensor if defective. <Ref. ACCELERATOR PEDAL Accelerator Pedal. >