LEMON Manuals: Even more car manuals for everyone: 1960-2025
Home >> Subaru >> 2015 >> WRX Base >> Repair and Diagnosis >> Engine Performance >> Engine Control Systems >> Fuel Injection System (Except STI) >> Intake Manifold >> Removal
April 5, 2026: LEMON Manuals is launched! Read the announcement.

Intake Manifold: Removal

  1. Remove the collector cover. <Ref. to REMOVAL , Collector Cover.>
  2. Release the fuel pressure. <Ref. to RELEASING OF FUEL PRESSURE , PROCEDURE, Fuel.>
  3. Disconnect the ground terminal from battery sensor. <Ref. to BATTERY , NOTE, Note.>
  4. Open the fuel filler lid and remove the fuel filler cap.
    NOTE: This operation is required to release the inner pressure of the fuel tank.
  5. Lift up the vehicle.
  6. Remove the under cover. <Ref. to REMOVAL , Front Under Cover.>
  7. Drain approximately 3.0 L (3.2 US qt, 2.6 Imp qt) of coolant. <Ref. to DRAINING OF ENGINE COOLANT , REPLACEMENT, Engine Coolant.>
  8. Remove the intercooler. <Ref. to REMOVAL , Intercooler.>
  9. Remove the intake duct No. 2. <Ref. to INTAKE DUCT NO. 2 , REMOVAL, Intake Duct.>
  10. Remove the intake duct No. 3. <Ref. to INTAKE DUCT NO. 3 , REMOVAL, Intake Duct.>
  11. Disconnect the PCV hose from the PCV valve.
    Fig 1: Locating PCV Hose Clamp
    G09480039Courtesy of SUBARU OF AMERICA, INC.
  12. Disconnect the connector (A) from the throttle body, and disconnect the preheater hose (B) from the throttle body.
    Fig 2: Identifying Throttle Position Sensor Connector And Throttle Body Preheater Hose
    G10266071Courtesy of SUBARU OF AMERICA, INC.
  13. Remove the clip, and disconnect the brake booster vacuum hose from the intake manifold.
    Fig 3: Locating Brake Booster Vacuum Hose Clips
    G10266076Courtesy of SUBARU OF AMERICA, INC.
  14. Remove the clips securing the PCV pipe and generator cord to the intake manifold.
    Fig 4: Locating PCV Pipe And Generator Cord Clips
    G10266077Courtesy of SUBARU OF AMERICA, INC.
  15. Disconnect the vacuum control hose and vacuum hose from the vacuum pipe assembly.
    Fig 5: Locating Vacuum Control Hose And Vacuum Hose Clamp
    G09479601Courtesy of SUBARU OF AMERICA, INC.
  16. Disconnect two vacuum hoses from the canister pipe.
    Fig 6: Locating Vacuum Hoses Of Canister Pipe
    G09479602Courtesy of SUBARU OF AMERICA, INC.
  17. Disconnect the connector from the purge control solenoid valve.
    Fig 7: Locating Purge Control Solenoid Valve Connectors
    G09479603Courtesy of SUBARU OF AMERICA, INC.
  18. Disconnect the connector from the manifold absolute pressure and intake air temperature sensor.
    Fig 8: Locating Manifold Absolute Pressure And Intake Air Temperature Sensor Connector
    G09479604Courtesy of SUBARU OF AMERICA, INC.
  19. Disconnect the connector (A) from the tumble generator valve RH.
  20. Disconnect the connector (B) from the tumble generator valve LH, and remove the bolt securing the fuel pipe protector to the intake manifold.
    Fig 9: Identifying Tumble Generator Valve RH And LH Connectors With Bolt
    G10266082Courtesy of SUBARU OF AMERICA, INC.
  21. Remove the engine harness clip from the intake manifold.
    Fig 10: Locating Engine Harness Clip Of Intake Manifold
    G10266083Courtesy of SUBARU OF AMERICA, INC.
  22. Remove the bolt securing the EGR pipe to the EGR valve.
    Fig 11: Locating EGR Pipe Mounting Bolts
    G09479607Courtesy of SUBARU OF AMERICA, INC.
  23. Disconnect the fuel delivery tube and evaporation hose.
    CAUTION:
    • Be careful not to spill fuel.
    • Catch the fuel from the tubes using a container or cloth.
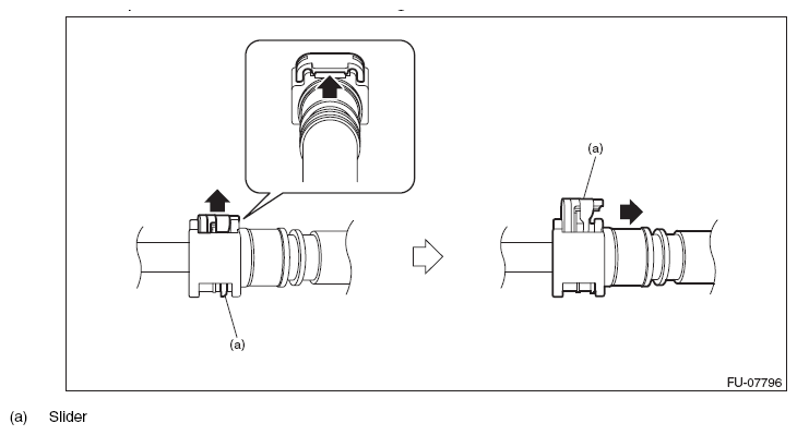
    1. Disconnect the quick connector on the fuel delivery tube from the fuel pipe assembly, and remove the clip (A) securing the fuel delivery tube.
      NOTE: Disconnect the quick connector as shown in the figure.
      Fig 12: Disconnecting Quick Connector On Fuel Delivery Tube From Fuel Pipe Assembly
      G10266085Courtesy of SUBARU OF AMERICA, INC.
      Fig 13: Identifying Fuel Delivery Tube Clip
      G10266086Courtesy of SUBARU OF AMERICA, INC.
    2. Disconnect the evaporation hose from the fuel pipe assembly
      Fig 14: Locating Evaporation Hose Of Fuel Pipe Assembly
      G09479610Courtesy of SUBARU OF AMERICA, INC.
  24. Remove the bolts securing the fuel pipe assembly to the intake manifold.
    Fig 15: Locating Fuel Pipe Assembly Bolt
    G09479611Courtesy of SUBARU OF AMERICA, INC.
  25. Disconnect the fuel delivery pipe (A) and vacuum hose (B), and remove the fuel pipe assembly.
    CAUTION:
    • Be careful not to spill fuel.
    • Catch the fuel from the pipes using a container or cloth.
    NOTE: Disconnect the quick connector as shown in the figure.
    Fig 16: Disconnecting Quick Connector
    G10266089Courtesy of SUBARU OF AMERICA, INC.
    Fig 17: Identifying Fuel Delivery Pipe And Vacuum Hose
    G09479613Courtesy of SUBARU OF AMERICA, INC.
  26. Remove the intake manifold from the air intake adapter together with the tumble generator valve assembly.
    Fig 18: Locating Intake Manifold And Tumble Generator Valve Assembly Bolts
    G10266091Courtesy of SUBARU OF AMERICA, INC.
  27. Remove the vacuum hose assembly from the water pipe assembly.
    Fig 19: Locating Vacuum Hose Assembly Bolts
    G09479615Courtesy of SUBARU OF AMERICA, INC.